EasyManua.ls Logo

Bertolini C300 Series - Typical Installation Scheme

Bertolini C300 Series
Print Icon
To Next Page IconTo Next Page
To Next Page IconTo Next Page
To Previous Page IconTo Previous Page
To Previous Page IconTo Previous Page
Loading...
12
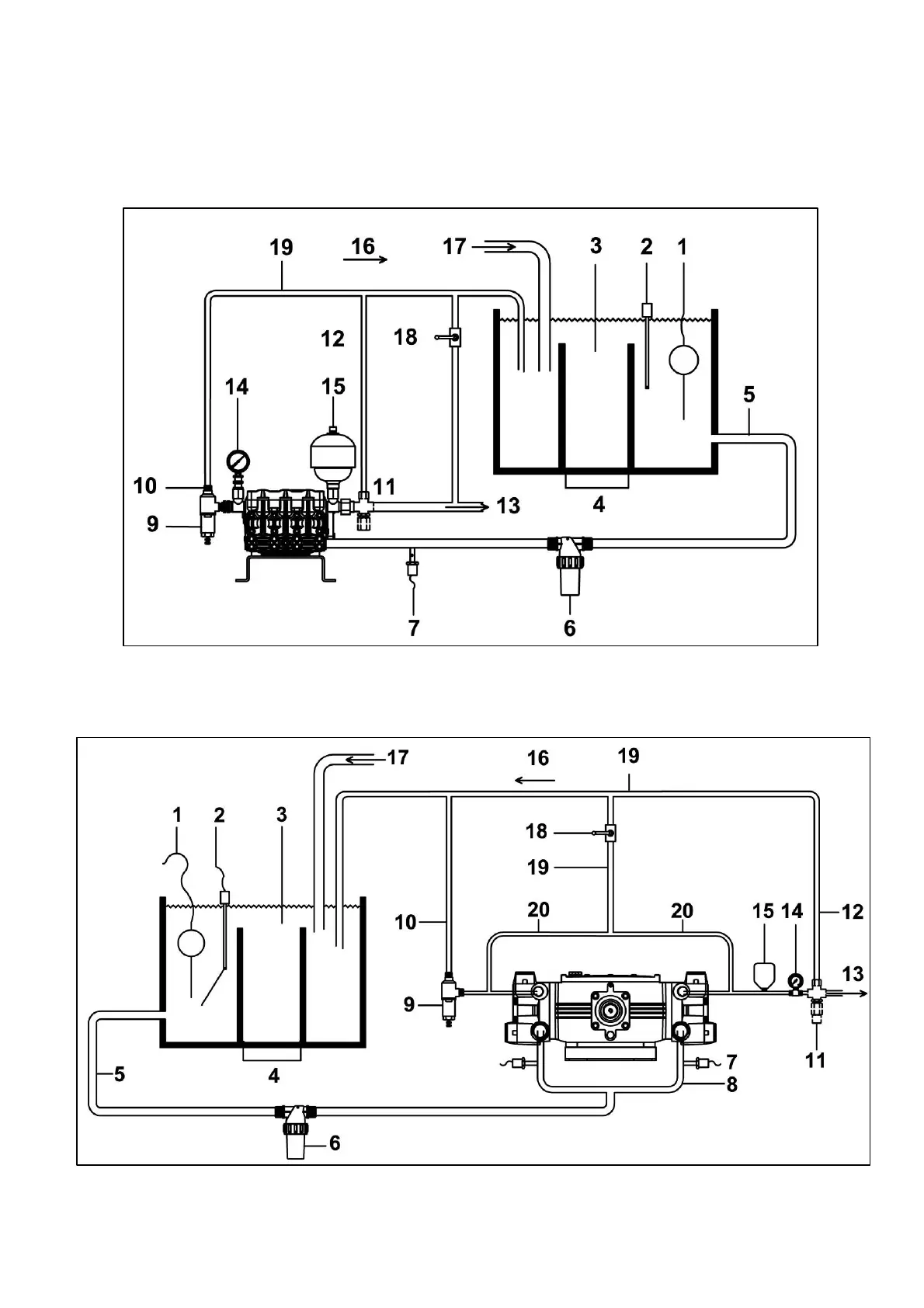
4.4 TYPICAL INSTALLATION SCHEME
TYPICAL INSTALLATION FOR PUMPS CK 3003-CA 316-CPQ
TYPICAL INSTALLATION FOR PUMPS C 3006

Related product manuals