EasyManua.ls Logo

BLACKMER X3E - Installation; Location and Piping

Default Icon
16 pages
Print Icon
To Next Page IconTo Next Page
To Next Page IconTo Next Page
To Previous Page IconTo Previous Page
To Previous Page IconTo Previous Page
Loading...
101-B00 page 3/16
INSTALLATION
NOTICE:
Blackmer pumps must only be installed in systems
designed by qualified engineering personnel. System
design must conform with all applicable regulations and
codes and provide warning of all system hazards.
Install, ground and wire to local and
National Electrical Code requirements.
Install an all-leg disconnect switch near
the unit motor.
Disconnect and lockout electrical power
before installation or service
Electrical supply MUST match motor
nameplate specifications.
Hazardous voltage.
Can shock, burn or
cause death.
Motors equipped with thermal protection automatically
disconnect motor electrical circuit when overload exists.
Motor can start unexpectedly and without warning.
PRE-INSTALLATION CLEANING
NOTICE:
New pumps contain residual test fluid and rust inhibitor.
If necessary, flush pump prior to use.
Foreign matter entering the pump WILL cause extensive
damage. The supply tank and intake piping MUST be
cleaned and flushed prior to pump installation and operation.
LOCATION AND PIPING
Pump life and performance can be significantly reduced
when installed in an improperly designed system. Before
starting the layout and installation of the piping system,
review the following:
1. Locate the pump as near as possible to the source of
supply to avoid excessive inlet pipe friction.
2. The inlet line MUST be at least as large as the intake
port on the pump. The inlet piping should slope
downward to the pump without any upward loops.
Eliminate restrictions such as sharp bends; globe valves,
unnecessary elbows, and undersized strainers.
3. It is recommended a strainer be installed in the inlet line
to protect the pump from foreign matter. The strainer
should be located at least 24" (0.6m) from the pump,
and have a net open area of at least four times the area
of the intake piping. For viscosities greater than 1000
SSU, consult the strainer manufacture instructions.
Strainers must be cleaned regularly to avoid pump
starvation.
4. The intake system must be free of air leaks.
5. Expansion joints, placed at least 36" (0.9m) from the
pump, will compensate for expansion and contraction of
the pipes. Contact the flexible connector/hose
manufacturer for required maintenance/care and design
assistance in their use.
6. Install pressure gauges in the NPT ports provided in the
pump casing to check pump at start up.
7. ALL piping and fittings MUST be properly supported to
prevent any piping loads from being placed on the pump.
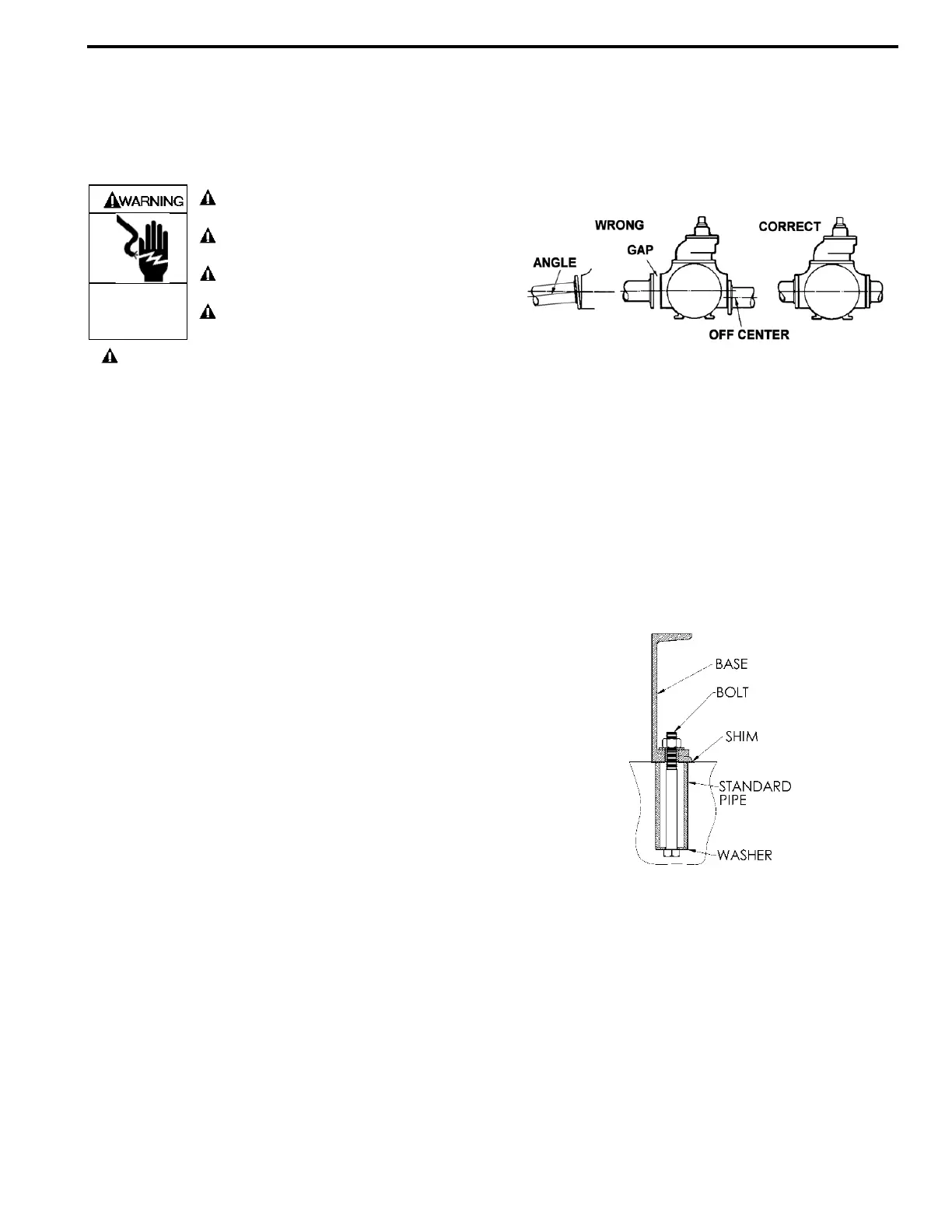
8. Check alignment of pipes to pump to avoid strains which
might later cause misalignment. See Figure 1. Unbolt
flanges or break union joints. Pipes should not spring
away or drop down. After pump has been in operation
for a week or two, completely recheck alignment.
Figure 1
9. When pumping liquids at elevated temperature,
provisions should be made to compensate for expansion
and contraction of the pipes, especially when long pipe
lines are necessary. Steel pipe expands approximately
3/4” (1.9 cm) per 100 feet (30.49 m) per 100°F (37.8°C)
rise in temperature.
PUMP MOUNTING
A solid foundation reduces noise and vibration, and will
improve pump performance. On permanent installations it is
recommended the pumping unit be secured by anchor bolts
as shown in Figure 2. This arrangement allows for slight
shifting of position to accommodate alignment with the
mounting holes in the base plate.
Figure 2 - Pipe Type Anchor Bolt Box
For new foundations, it is suggested that the anchor bolts be
set in concrete. When pumps are to be located on existing
concrete floors, holes should be drilled into the concrete to
hold the anchor bolts.
When installing units built on channel or structural steel type
bases, use care to avoid twisting the base out of shape when
anchor bolts are tightened. Shims should be used under the
edges of the base prior to tightening of the anchor bolts to
prevent distortion.

Related product manuals