EasyManua.ls Logo

Blodgett MT2136 Series - Page 54

Blodgett MT2136 Series
94 pages
Print Icon
To Next Page IconTo Next Page
To Next Page IconTo Next Page
To Previous Page IconTo Previous Page
To Previous Page IconTo Previous Page
Loading...
OPERATION
3-30
1
18
16
16
16
16
17
15
22
5
3 2 4
13
10
19
20
6
7
8
21
9
12
11
1414
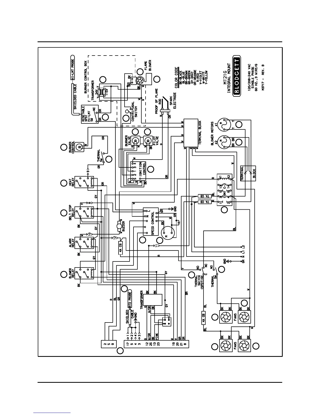
FIGURE 9

Table of Contents

Related product manuals