EasyManua.ls Logo

Bosch Rexroth IndraDrive Mi - Page 64

Bosch Rexroth IndraDrive Mi
84 pages
Print Icon
To Next Page IconTo Next Page
To Next Page IconTo Next Page
To Previous Page IconTo Previous Page
To Previous Page IconTo Previous Page
Loading...
Infeeding Supply Unit or Converter
Bosch Rexroth AG DOK-INDRV*-KSM02*UL***-IN01-EN-P
Rexroth IndraDrive Mi Distributed Servo Drive KSM02
62/81
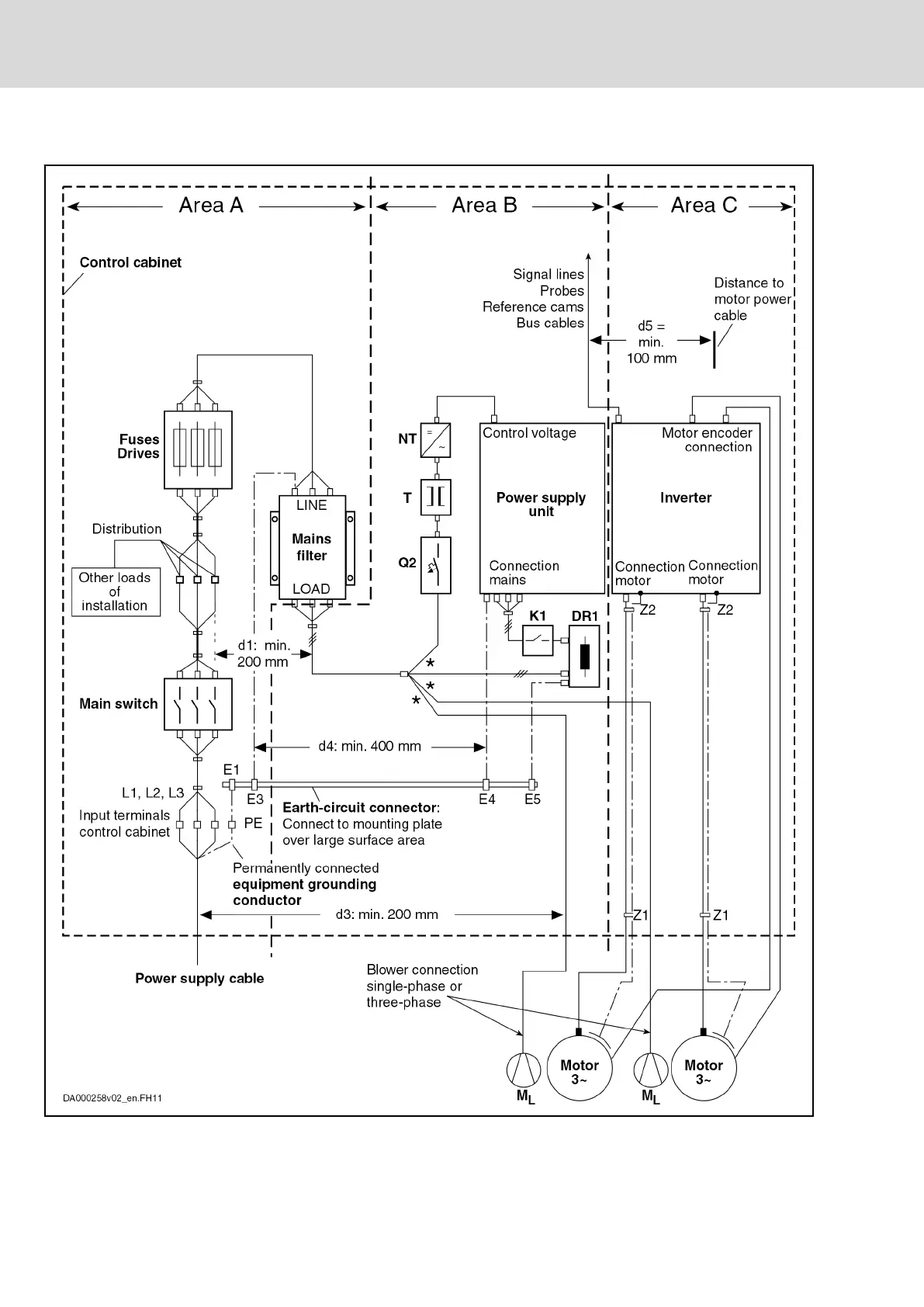
EMC Measures for Design and Installation

Table of Contents

Other manuals for Bosch Rexroth IndraDrive Mi

Related product manuals