EasyManua.ls Logo

Bryant 394U - Direct Drive Wiring Diagrams

Bryant 394U
18 pages
Print Icon
To Next Page IconTo Next Page
To Next Page IconTo Next Page
To Previous Page IconTo Previous Page
To Previous Page IconTo Previous Page
Loading...
SECONDARY
LIMIT
PILOT
OR
100%
|
a
SHUT
OFF
PILOTSTAT
VALVE
L2
>
|
mE
plow
ἵγειι
ον
ORANGE!
|
ORANGE
|
αμ
eS
---
ives
w|
r
πια
(PILOT
W(GREEN
ON100%
SHUTOFF
^
|
9
ES
———
R
i
|
al
.
a
o
.
"spucEpoNPiLor/
|
|
9]
ONLY.
rt
|
WHERE
AIR
CONDITIONERS
GREEN
|
|.
WITHOUT
TRANSFORMERS
ARE
USED
i
A
JUMPER
BETWEEN
X
&
G2
IS
USED.
πα
|
|
f
ee
aa
NC
GREEN
5.
|
GREEN
l
|
selo
[ATACAR
|
TRANSFORMER
Noreen!
| |
.
e
pat
||
|
d
4
|
τοι
---
A
j~
DIRECT
DRIVE
pom
(NOT
USED
ON
ALL
DIRECT
|
|É.
DRIVE
MODELS)
`
|
|
20
pod
BLACK
LEAD
FROM
RELAY
ORANGE
-J
Í
TO
822
REPLACES
BLACK
μας
|
822
WIRE
SHOWN.
cus
xum
mu.
aum.
ugs.
mall
TO
BLACK
TI5V
LINE
SPLICE
BLACK
|
|
Ξ
|
BLUE
WHITE
&
-
115
V.
f
DIRECT
|
DRIVE
MOTOR
SEE
CHART
»
BELOW
RED
3.
τ
7g
TERMINAL
DIRECT
DRIVE
J
BOX
|
CAPACITOR
RED
WIRE
ATTACHEDTO
TERMINALS
INDICATED
DR.MOTORSONLY)
.
SIZE
UNIT
|
TYPE
OF
BLOWER
|
ο.
"Ese
d
[xg
τος
ΙΕ
THE
ORIGINAL
WIRES
ARE
REPLACED,
THE
᾿
ΦΑΜΕ
TYPE
ΟΕ
WIRING
MATERIAL
MUST
BE
USED.
YELLOW
|RED
|
—~
LOW
VOLTAGE
WIRING
7?
|
|
|
.
YELLOW
YELLOW
LINE
VOLTAGE
WIRING
|
©-
SPLICE
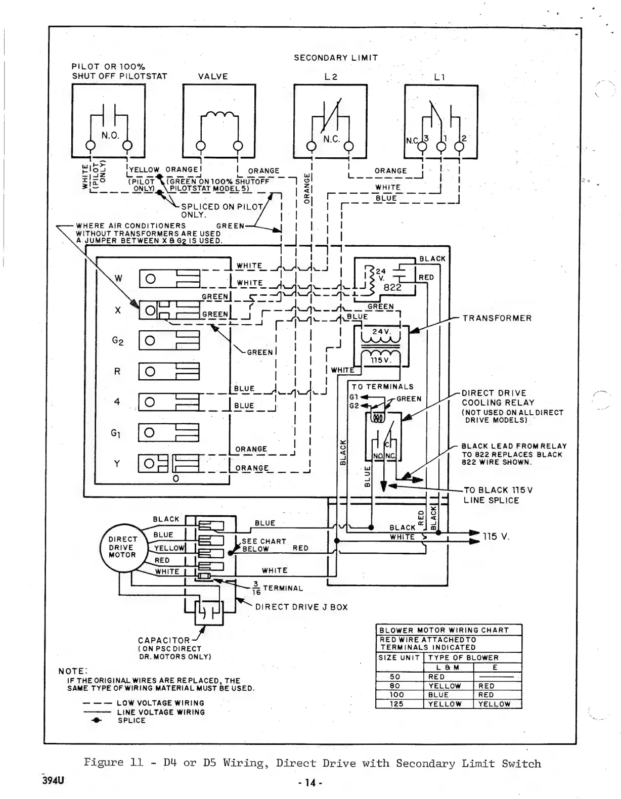
Figure
ll
-
D4
or
D5
Wiring,
Direct
Drive
with
Secondary
Limit
Switch
3940
-14-

Other manuals for Bryant 394U

Related product manuals