EasyManua.ls Logo

Bryant 394U - Standard D4 or D5 Wiring Diagrams

Bryant 394U
18 pages
Print Icon
To Next Page IconTo Next Page
To Next Page IconTo Next Page
To Previous Page IconTo Previous Page
To Previous Page IconTo Previous Page
Loading...
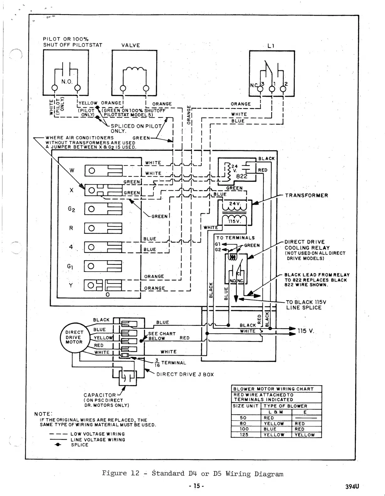
PILOT
OR
100%
SHUT
OFF
PILOTSTAT
VALVE
:
IvELLOW
ORANGE!
|
ORANGE
ο
o
cc
uec
ο
το
μάς,
(PILOT
X(GREEN
ON
1009
SHUTOFF
ο...
ο
λος
MODELS)
ONLY.
WHERE
AIR
CONDITIONERS
GREEN
WITHOUT
TRANSFORMERS
ARE
USED
A
JUMPER
BETWEEN
X
&
G2
1S
USED.
TRANSFORMER
DIRECT
DRIVE
-
COOLING
RELAY
(NOT
USED
ON
ALL
DIRECT
DRIVE
MODELS)
BLACK
LEAD
FROM
RELAY
TO
822
REPLACES
BLACK
822
WIRE
SHOWN.
ORANGE
|
ὡς
πώ
aed
-TO
BLACK
115V
LINE
SPLICE
115
V.
/
DIRECT
DRIVE
MOTOR
|
3.
16
DIRECT
DRIVE
J
BOX
TERMINAL
BLOWER
MOTOR
WIRING
CHART
|
RED
WIRE
ATTACHEDTO
|
TERMINALS
INDICATED
ISIZE
UNIT
|
TYPE
OF
BLOWER
|
ΙΕ...
|
|
50
[RED
|
———
|
|
80
|
YELLOW
[RED
|
Β
FRED,
125
CAPACITOR:
(ON
PSC
DIRECT
DR.
MOTORS
ONLY)
NOTE:
|
|
|
IF
THE
ORIGINAL
WIRES
ARE
REPLACED,
THE
SAME
TYPE
OF
WIRING
MATERIAL
MUST
BE
USED.
|
100
|BLUE
|
[125
|
LOW
VOLTAGE
WIRING
LINE
VOLTAGE
WIRING
See
=
-e-
SPLICE
Figure
12
-
Standard
D4
or
D5
Wiring
Diagram
-
15-
394U

Other manuals for Bryant 394U

Related product manuals