EasyManua.ls Logo

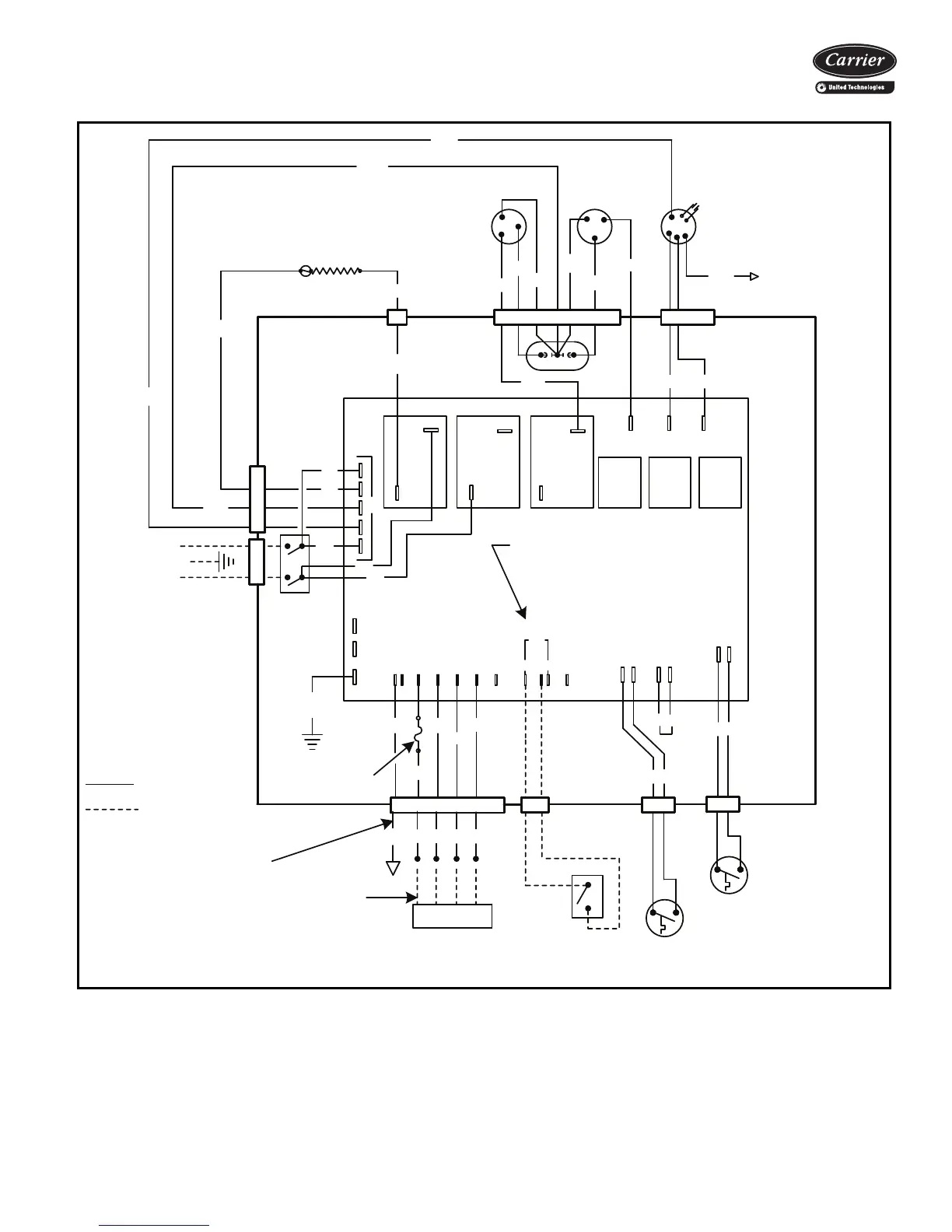
Carrier 52VQR09 - Typical Wiring Schematic

Carrier 52VQR09
20 pages
To Next Page IconTo Next Page
To Next Page IconTo Next Page
To Previous Page IconTo Previous Page
To Previous Page IconTo Previous Page
Loading...
13
L1
GRD
L2
EVAP
MOTOR
COND
MOTOR
FCH
COMPRESSOR
COND
EVAP
LO
EVAP
HI
COMP
HTR2
HTR1
ORG
YEL
YEL
YEL
YEL
BLK
BLK
DISCONNECT
L2
C
R
S
BLK
L1
L2
RED
BLK
YEL
YEL
BRN
208/240 V- 1 PH - 60 HZ
POWER SUPPLY
L2
L2
BLU
RED
BLK
UNUSED SPEED TAPS
CAP OFF ANY
A FACTORY SUPPLIED JUMPER IS
PLACED BETWEEN FD AND RC AND MUST
BE REMOVED WHEN INSTALLING THE
FRONT DESK SWITCH
CAP
GRN
LOCKOUT
COOLING
GND
COM
RV
LO TEMP
LOCKOUT (NO)
BRN
RV
DEFROST
OUTDOOR
COM
INDOOR
BRN
GRN
RED
WHT
BLK
FD
RC
RGYW
RGY
W2C
C LEAD MAY BE REQUIRED
FOR ELECTRONIC
THERMOSTATS
24 V CLASS 2 WIRING
BLU
SWITCH (OPTIONAL)
FRONT DESK
FIELD-INSTALLED
1 AMP 250 V FUSE
GRAY
FACTORY WIRING
FIELD WIRING
EVAPORATOR
FROST SENSOR (NO)
24 V REMOTE THERMOSTAT
HEATER 1
L1
L1
L1
L1
BRN
RS
R G Y W2 O
a52-1346
Typical wiring schematic (52VER unit shown)

Related product manuals