EasyManua.ls Logo

CEMB SM825 - Page 28

Default Icon
28 pages
Print Icon
To Previous Page IconTo Previous Page
To Previous Page IconTo Previous Page
Loading...
REV. 01
28 / 28
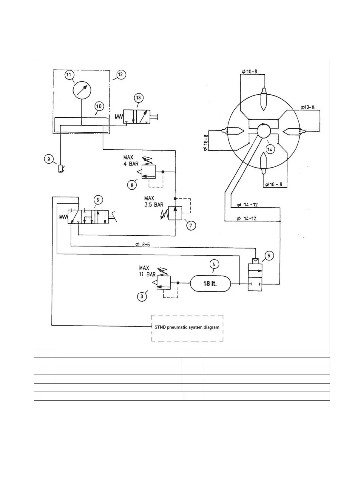
GT PNEUMATIC SYSTEM DIAGRAM
3 Safety Valve 10 Divider
4 Tank 11 Pressure gauge
5 Setting solenoid valve 12 Inflating unit
6 GT pedal valve 13 Deflating valve
8 Safety Valve 14 Rotation union
9 Inflating head

Related product manuals