EasyManua.ls Logo

CIAT AUREA 120 - Unit Startup and Troubleshooting; Startup Checks and Sequences

CIAT AUREA 120
34 pages
Print Icon
To Next Page IconTo Next Page
To Next Page IconTo Next Page
To Previous Page IconTo Previous Page
To Previous Page IconTo Previous Page
Loading...
27
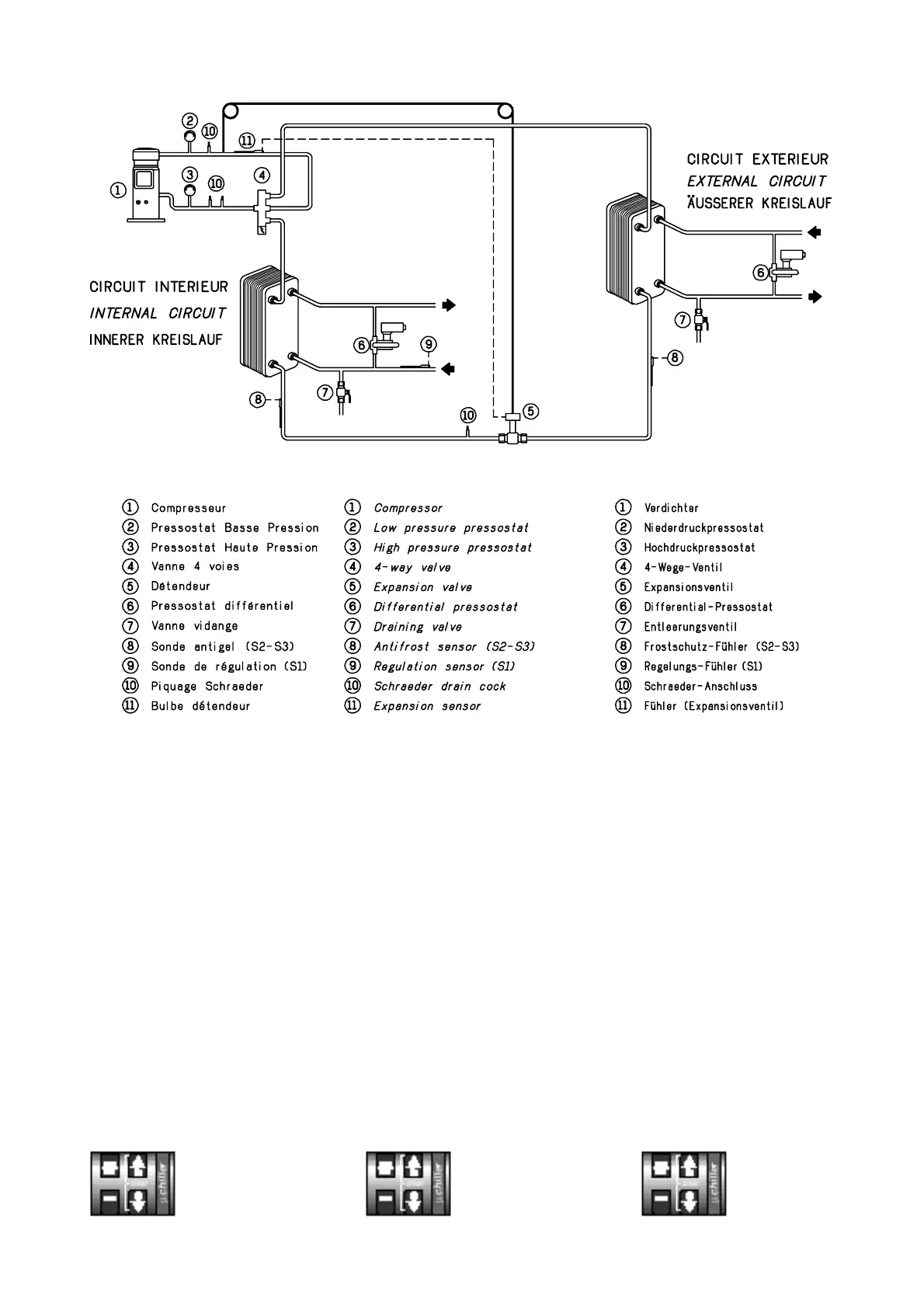
 
  
  
  
   

  
Vérifications avant
la mise en route
– S’assurer de l’absence de toute fuite
de fluide frigorigène.
– Ouvrir les vannes des circuits d’eau et
s’assurer que l’eau circule dans la
pompe à chaleur.
– Purger l’air des circuits hydrauliques.
– Vérifier le serrage de toutes les
connexions électriques.
– S’assurer que la tension d’alimenta-
tion correspond à la tension de l’appareil
et que sa valeur reste dans les limites
admissibles (
+06 %
–10 %
par rapport aux ten-
sions nominales).
Démarrage de l’appareil
– Mettre sous tension.
– Vérifier le bon fonctionnement sur l’affi-
cheur.
– Sélectionner le mode de fonctionne-
ment par l’intermédiaire de la touche
mode FROID
mode CHAUD
refroidissement
chauffage
– Régler les températures de consigne
FROID et CHAUD.
  
Verifications before
starting up
– Make certain that there are no refriger-
ant leaks.
– Open the water circuit valves and
make certain that water circulates in the
chiller.
– Vent air from the hydraulic circuit.
– Verify tightness of all electrical con-
nections.
– Ensure that the mains voltage corre-
sponds to the unit voltage and that this
value remains within admissible limits
(
+06 %
–10 %
of nominal voltage).
Starting sequence
– Apply power.
– Check correct operation.
– Select the operating mode with the key
COOLING
HEATING
mode
mode
– Adjust the cooling and heating setting
temperatures.

  

     
  
      
       

  
   
   
     
    
    
+06 %
–10 %
  

  
       
     
KÜHL–Betrieb
HEIZ–Betrieb
Kühlen
Heizen
      
 

Related product manuals