EasyManua.ls Logo

Compact C 1600-12 - Introduction; Schéma de Principe; Description des Fonctions Principales

Default Icon
83 pages
Print Icon
To Next Page IconTo Next Page
To Next Page IconTo Next Page
To Previous Page IconTo Previous Page
To Previous Page IconTo Previous Page
Loading...
STUDER Innotec COMPACT
COMPACT V6.6 60/83
2 Introduction
Le COMPACT est un onduleur sinusoïdal avec chargeur de batterie. Il a été
développé pour être utilisé comme installation en îlot pour la fourniture de courant AC
(pas d’injection dans le réseau) ou comme alimentation sans coupure (UPS).
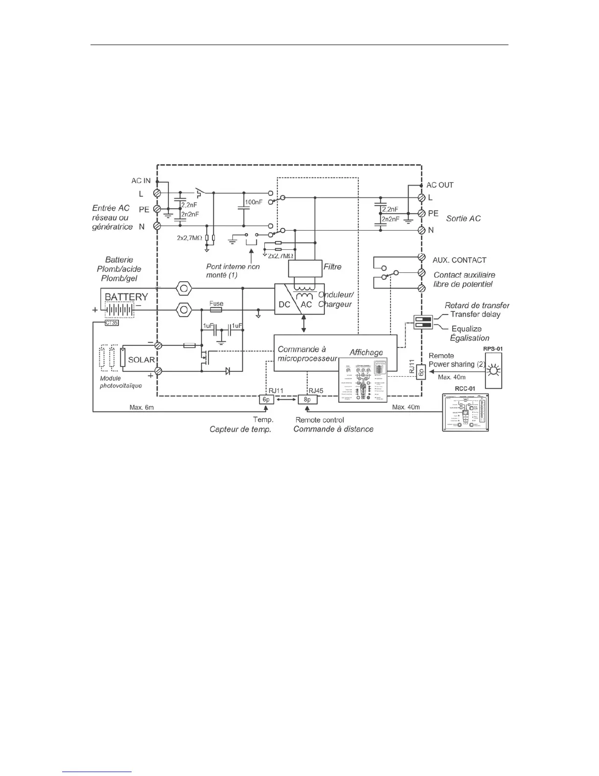
2.1 Schéma de principe
Notes :
(1) Le neutre de l’appareil n’est pas relié à la terre quel que soit le mode de
fonctionnement de l’appareil. Si nécessaire, et sous réserve de conformité avec les
normes locales en
vigueur, une commutation automatique terre neutre peut être réalisée par
l’installation d’un pont à l’intérieur de l’onduleur. Veuillez contacter votre installateur à
ce sujet.
(2) Commande à distance pour le réglage de la limitation d’entrée (voir chap. 4.6.3)
2.2 Description des fonctions principales
2.2.1 L’onduleur
L’onduleur du COMPACT produit un courant de sortie d’une grande précision,
parfaitement sinusoïdal et de fréquence stable. Afin de pouvoir démarrer de grandes
charges telles que les moteurs électriques ou les compresseurs, le COMPACT est
dimensionné de manière à supporter des charges jusqu’à 3 fois la puissance
nominale.
L’onduleur est protégé contre les surcharges et les courts-circuits. Un étage de
puissance à commutateur MOSFET, un transformateur toroïdal et un système de
réglage ultra rapide rendent cet ensemble robuste et fiable avec un rendement
optimal. Le système de détection de charge particulièrement précis est réglable de 1

Table of Contents