EasyManua.ls Logo

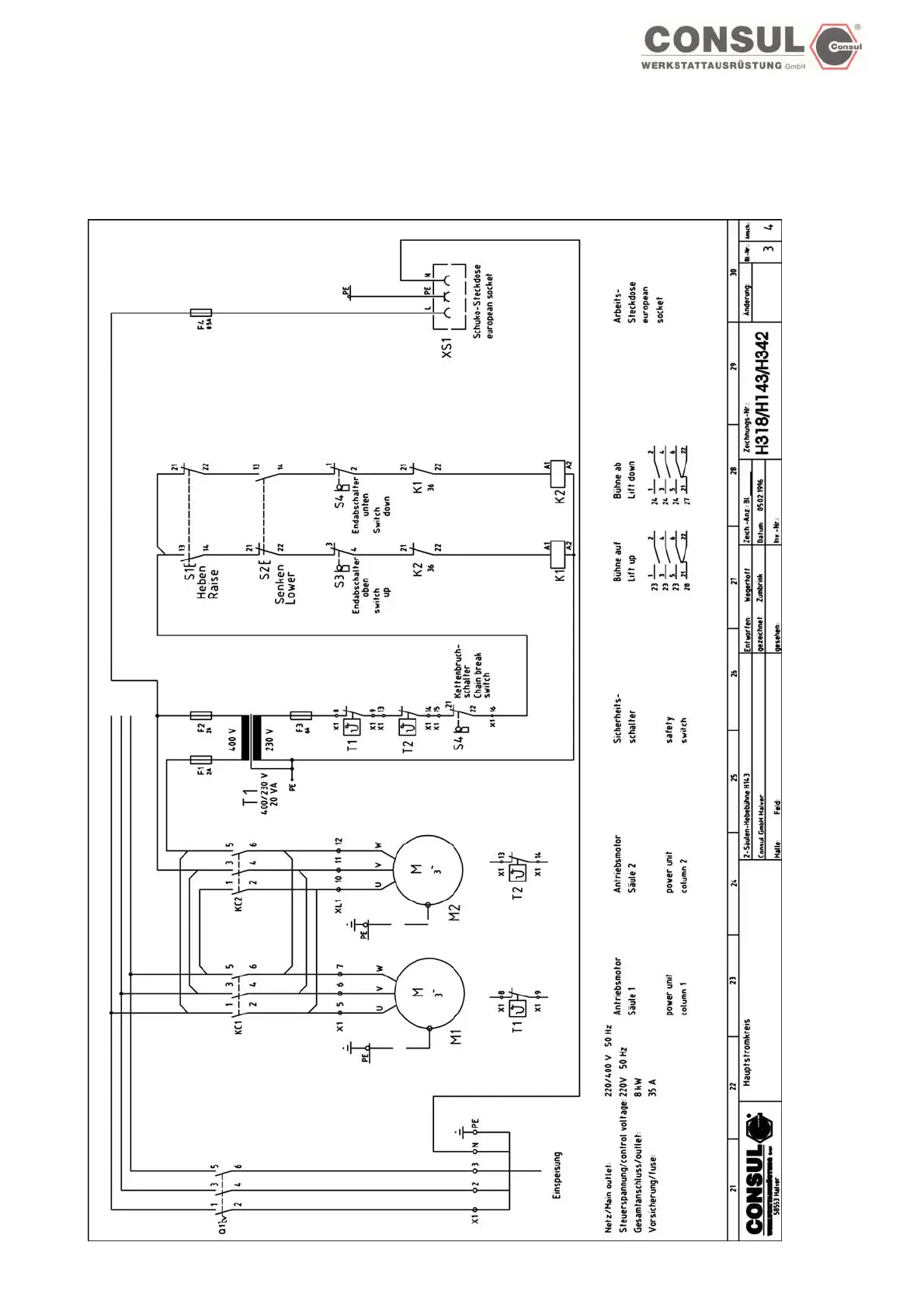
Consul 2.35 - H342 Lift Wiring Diagram

Consul 2.35
80 pages
Print Icon
To Next Page IconTo Next Page
To Next Page IconTo Next Page
To Previous Page IconTo Previous Page
To Previous Page IconTo Previous Page
Loading...
OPERATING & INSTALLATION INSTRUCTION 2-POST-LIFT
Electric diagram H342
Page 67

Table of Contents

Related product manuals