EasyManua.ls Logo

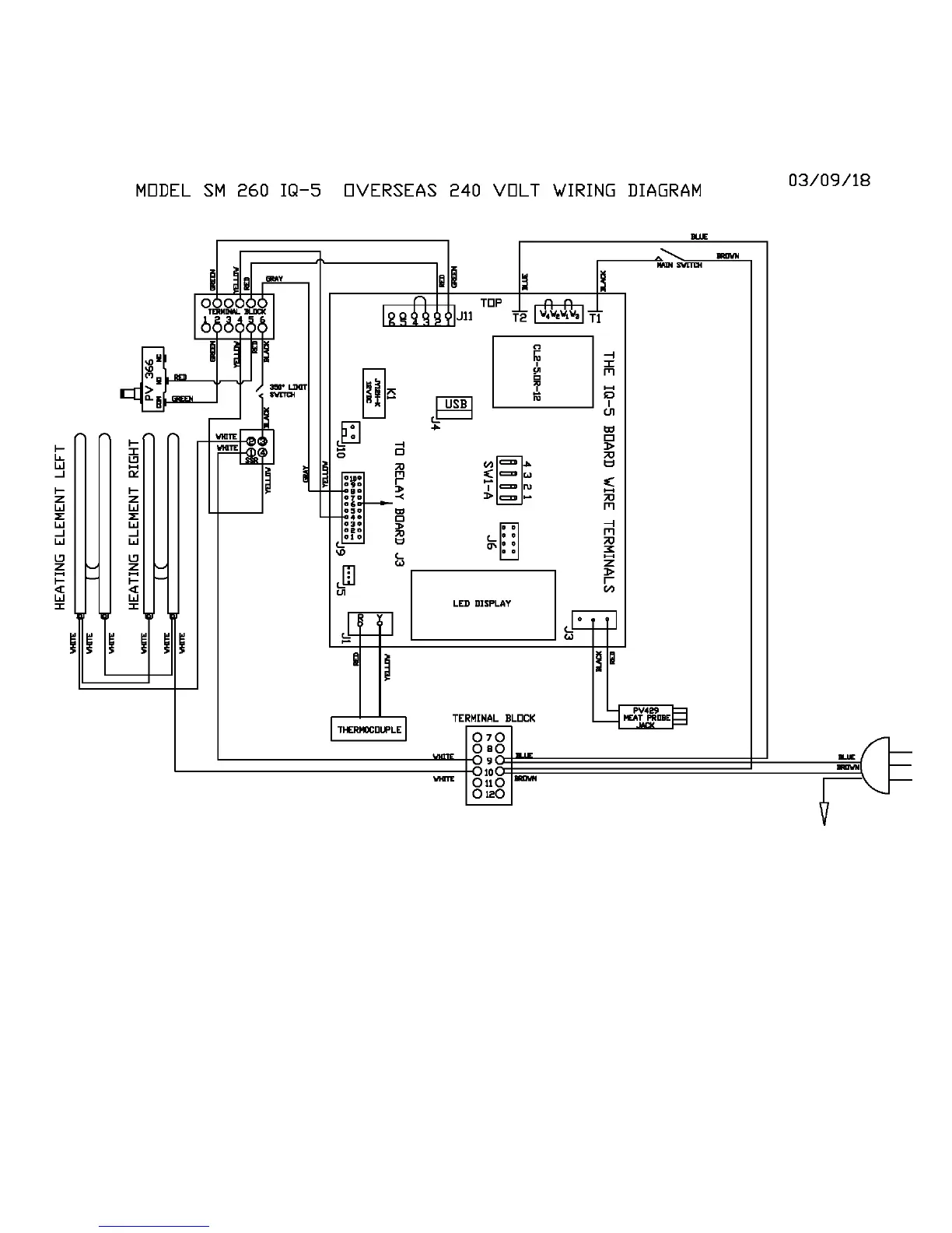
Cookshack SM360 - SM260 IQ5 240 V Wiring Diagram (Export)

Default Icon
25 pages
Print Icon
To Next Page IconTo Next Page
To Next Page IconTo Next Page
To Previous Page IconTo Previous Page
To Previous Page IconTo Previous Page
Loading...
23
Cookshack SM160, SM260 & SM360 Operator’s Manual, V. 18.03.19
SM260 IQ5 240V Wiring Diagram (Export)