EasyManua.ls Logo

Daedong DK75 - Bleeding Air from the Brake System

Daedong DK75
111 pages
Print Icon
To Next Page IconTo Next Page
To Next Page IconTo Next Page
To Previous Page IconTo Previous Page
To Previous Page IconTo Previous Page
Loading...
MAINTENANCE 6-13
628O617A
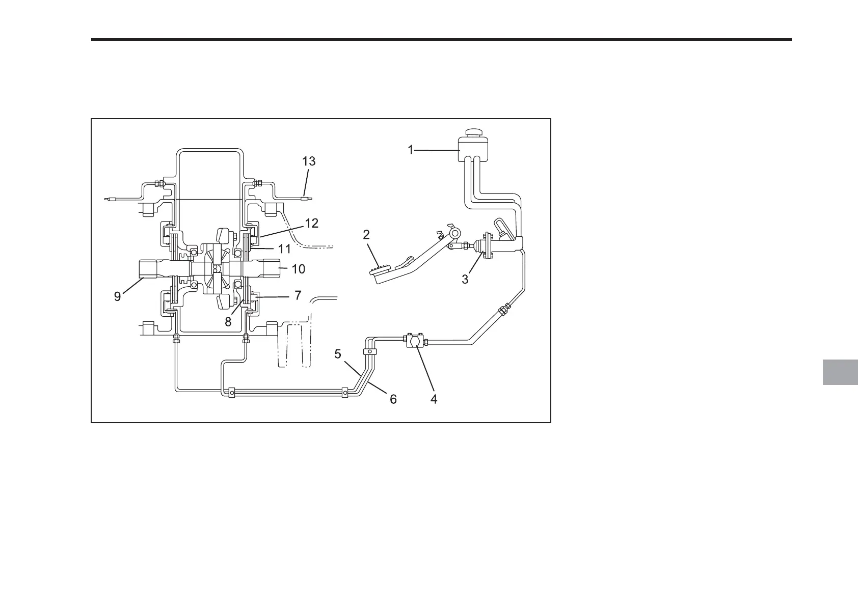
BLEEDING AIR FROM THE BRAKE SYSTEM
(1) Oil Reservoir
(2) Brake pedal
(3) Master Cylinder
(4) Balance Valve
(5) Oil Line (L)
(6) Oil Line (R)
(7) Piston
(8) Plate
(9) Drive Axle (L)
(10) Drive Axle (R)
(11) Stator
(12) Cylinder
(13) Bleeder Valve
PROCEDURE
1. Add approved brake oil to the reser-
voir (1) as needed to bring the level
up to the upper limit.
2. If brake oil is not drawn from the res-
ervoir into the master cylinder when
the pedal is depressed, start the
bleeding procedure with the master
cylinder (3). Loosen the brake line at
the balance valve (4). Slowly depress
the brake pedal and hold. Retighten the
brake line before releasing the pedal
to avoid having more air sucked in.
Repeat this procedure until oil comes
out of the loosened brake line with no
air bubbles. Ensure that the brake line
is tightened securely.
3. To bleed air from the entire system,
use the bleeder valve (13). The left
and right sides are done the same
way. A hose can be attached to the
bleeder valve in order to collect the oil
in a container. A transparent hose that
fits snugly over the valve works best.
4. Loosen the bleeder valve (13) about a
half turn. Slowly depress the brake
pedal and hold. Close the bleeder
valve and release the pedal. Continue
this process until there are no air
bubbles in the oil. Check the oil level
repeatedly during this process and add
as needed.

Table of Contents

Related product manuals