EasyManua.ls Logo

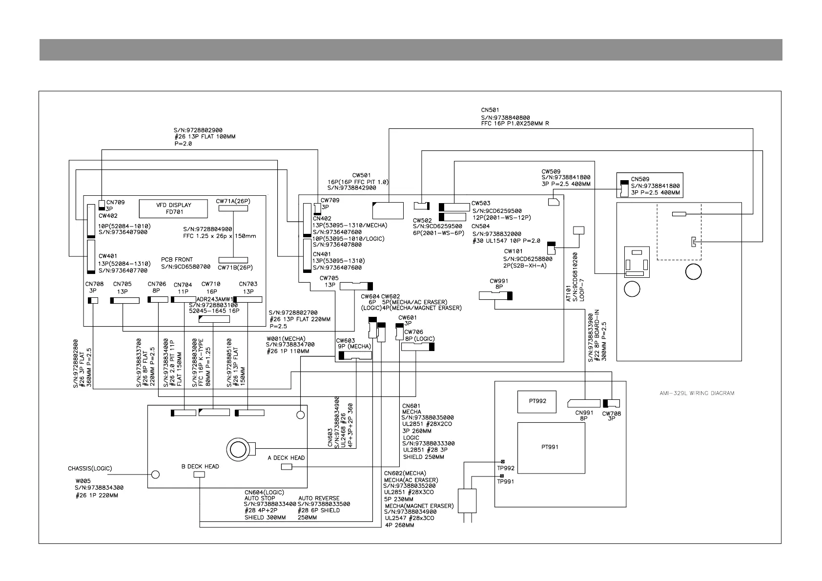
Daewoo AMI-V225M - Wiring Diagram

Daewoo AMI-V225M
25 pages
Print Icon
To Next Page IconTo Next Page
To Next Page IconTo Next Page
To Previous Page IconTo Previous Page
To Previous Page IconTo Previous Page
Loading...
Model No:AMI-V225M/V325M
MM
CASETTE DECK
PCB MAIN
S/N:9CD6581900
OPTICAL JACK PCB
S/N:
Pick-Up
POWER TRANS
AC CORD
PCB POWER
S/N:9CD6582000
MM
CD MECHA. ASS'Y
MM
WIRING DIAGRAM
- 7 -

Related product manuals