EasyManua.ls Logo

Daikin WDC - Page 42

Daikin WDC
74 pages
Print Icon
To Next Page IconTo Next Page
To Next Page IconTo Next Page
To Previous Page IconTo Previous Page
To Previous Page IconTo Previous Page
Loading...
IOM 1281-2 • CENTRIFUGAL WATER CHILLERS 42 www.DaikinApplied.com

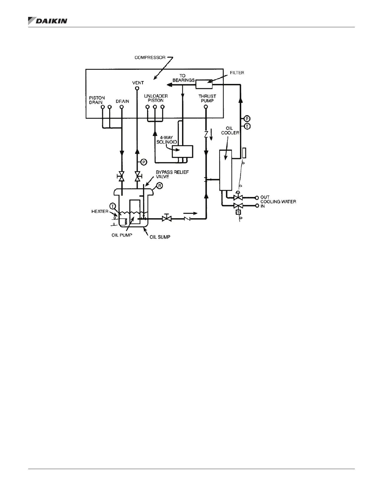
Figure 43: Typical Oil Flow Diagram - Models WDC

Related product manuals