EasyManua.ls Logo

Danfoss ECL Comfort 296 - Page 28

Danfoss ECL Comfort 296
199 pages
Print Icon
To Next Page IconTo Next Page
To Next Page IconTo Next Page
To Previous Page IconTo Previous Page
To Previous Page IconTo Previous Page
Loading...
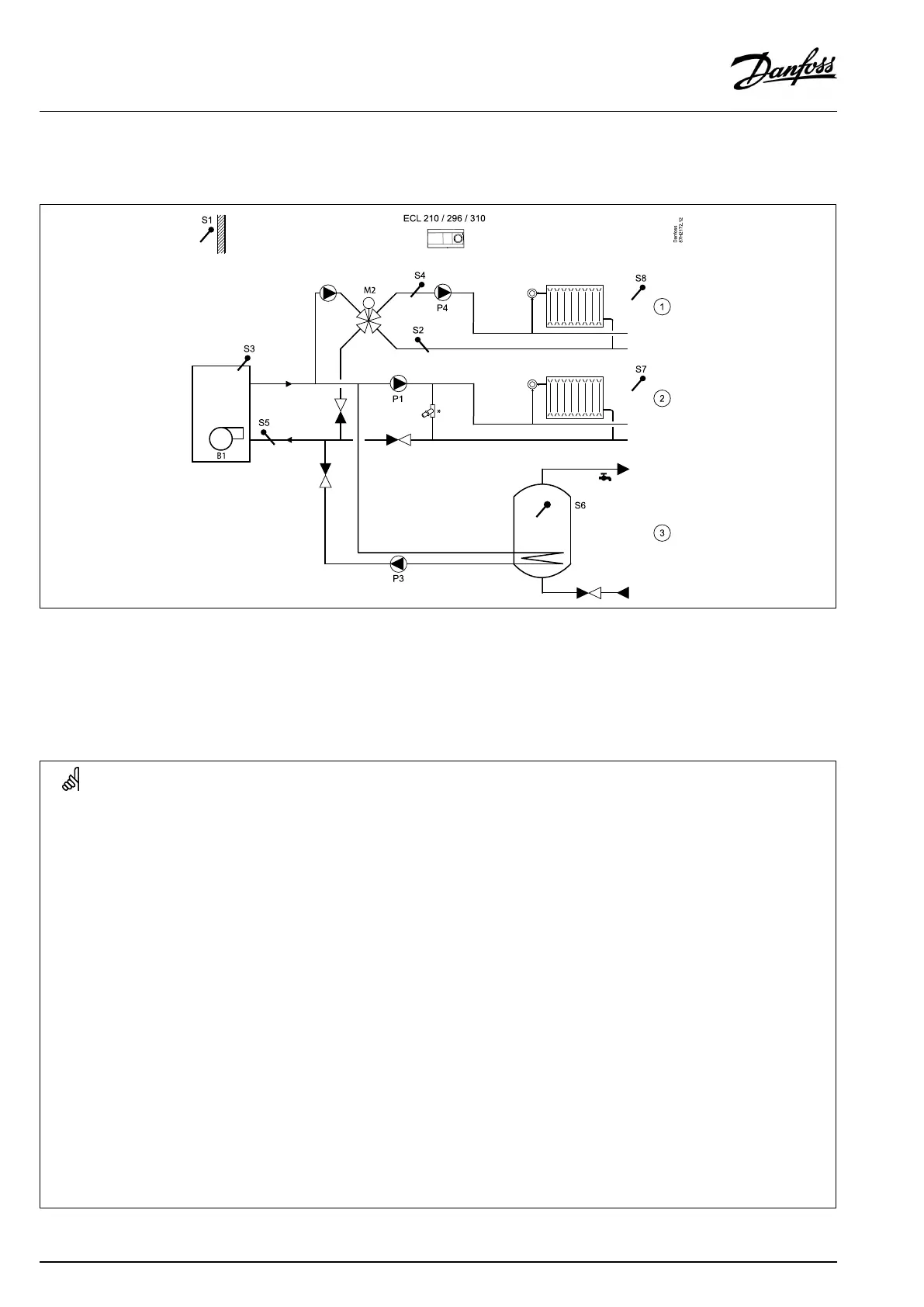
A275.3,exampled
BoilerON/OFFcontrolforadirectheatingcircuit(1),amixingcircuit(2)andaDHWcircuit(3).OptionalDHWpriority.Themixingcircuit
(2)iscontrolledbymeansofa4-portmixingvalve.
*=pressurereliefvalve
Heatingcircuit2canalternativelybeafloorheatingcircuit.
AtDHWheatingP3isswitchedONandthedesiredboilertemperatureisanumberofdegreesabovethedesiredDHWtemperature.
P1isswitchedOFF.
Heatingcircuit2canbeclosedduringDHWheating.
SpecialsettingsfortypeA275.3,exampled:
Navigation:
IDno.:
Recommendedsetting:
Heatingcircuit(circuit1)
Circuit1mustbeabletoreceiveaheatdemand(desiredflowtemperature)fromcircuit2:
MENU\Settings\Application:'Demandoffset'
11017
3K**
**Thisvalueisaddedtotheheatdemandvaluefromcircuit2
Heatingcircuit(circuit2)
Circuit2mustbeabletosendaheatdemand(desiredflowtemperature)tocircuit1:
MENU\Settings\Application:'SenddesiredT'
12500
ON
Circuit2canbeclosedduringtheDHWheatingprocess:
MENU\Settings\Application:‘DHWpriority'
12052
***
***Set'OFF'whennottobeclosed,set'ON'whentobeclosed
DHWcircuit(circuit3)
DHWheatingismanagedbypumpP3:
MENU\Settings\Application:'Ch.-o.valve/P'
13051
ON
ThedesiredDHWheatingtemperaturemustinfluencetheboilertemperature:
MENU\Settings\Application:‘Tank,sec./prim.'
13053
OFF
28|©Danfoss|2017.09
VI.GU.L2.02
OperatingGuideECLComfort210/296/310,applicationA275/A375

Other manuals for Danfoss ECL Comfort 296

Related product manuals