EasyManua.ls Logo

Danfoss ECL Comfort 296 - Page 29

Danfoss ECL Comfort 296
199 pages
Print Icon
To Next Page IconTo Next Page
To Next Page IconTo Next Page
To Previous Page IconTo Previous Page
To Previous Page IconTo Previous Page
Loading...
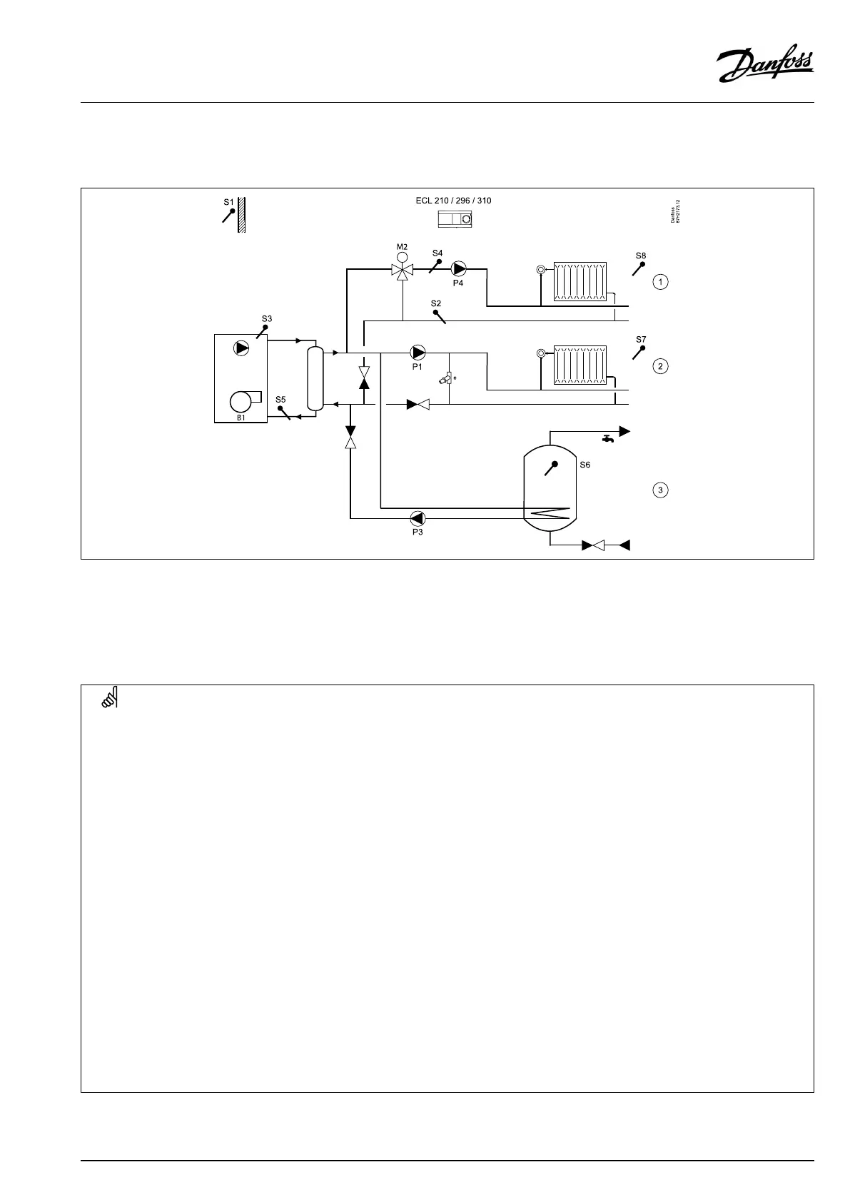
A275.3,examplee
BoilerON/OFFcontrolforadirectheatingcircuit(1),amixingcircuit(2)andaDHWcircuit(3).OptionalDHWpriority.Theboiler
circuitisequippedwithalowlossheader.
*=pressurereliefvalve
Thepumpintheboilercircuitisnotcontrolled.Heatingcircuit2canalternativelybeafloorheatingcircuit.
AtDHWheatingP3isswitchedONandthedesiredboilertemperatureliesanumberofdegreesabovethedesiredDHWtemperature.
P1isswitchedOFF.Heatingcircuit2canbeclosedduringDHWheating.
SpecialsettingsfortypeA275.3,examplee:
Navigation:
IDno.:
Recommendedsetting:
Heatingcircuit(circuit1)
Circuit1mustbeabletoreceiveaheatdemand(desiredflowtemperature)fromcircuit2:
MENU\Settings\Application:'Demandoffset'
11017
3K**
**Thisvalueisaddedtotheheatdemandvaluefromcircuit2
Heatingcircuit(circuit2)
Circuit2mustbeabletosendaheatdemand(desiredflowtemperature)tocircuit1:
MENU\Settings\Application:'SenddesiredT'
12500
ON
Circuit2canbeclosedduringtheDHWheatingprocess:
MENU\Settings\Application:‘DHWpriority'
12052
***
***Set'OFF'whennottobeclosed,set'ON'whentobeclosed
DHWcircuit(circuit3)
DHWheatingismanagedbypumpP3:
MENU\Settings\Application:'Ch.-o.valve/P'
13051
ON
ThedesiredDHWheatingtemperaturemustinfluencetheboilertemperature:
MENU\Settings\Application:‘Tank,sec./prim.'
13053
OFF
VI.GU.L2.02
©Danfoss|2017.09|29
OperatingGuideECLComfort210/296/310,applicationA275/A375

Other manuals for Danfoss ECL Comfort 296

Related product manuals