EasyManua.ls Logo

DeLonghi DMFPS60BF - Electric Diagrams (Cut-off Timer Models); Diagram for Cut-off Timer Models

DeLonghi DMFPS60BF
36 pages
Print Icon
To Next Page IconTo Next Page
To Next Page IconTo Next Page
To Previous Page IconTo Previous Page
To Previous Page IconTo Previous Page
Loading...
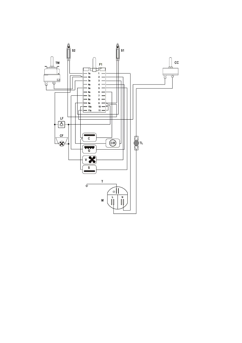
ELECTRIC DIAGRAM - multifunction OVENS
(models with cut-off timer)
Figure 5
F1 Oven switch
TM Oven thermostat
LF Oven lamp
CC Oven cut-off
S1 Line pilot lamp
S2 Thermostat pilot lamp
TL Thermal overload
M Terminal block
C Top element
G Grill element
S Bottom element
CIR Circular element
CF Cooling fan
V Fan
T Earth connection
8

Related product manuals