EasyManua.ls Logo

Delta ASD-A2-0421 Series - Page 52

Delta ASD-A2-0421 Series
721 pages
To Next Page IconTo Next Page
To Next Page IconTo Next Page
To Previous Page IconTo Previous Page
To Previous Page IconTo Previous Page
Loading...
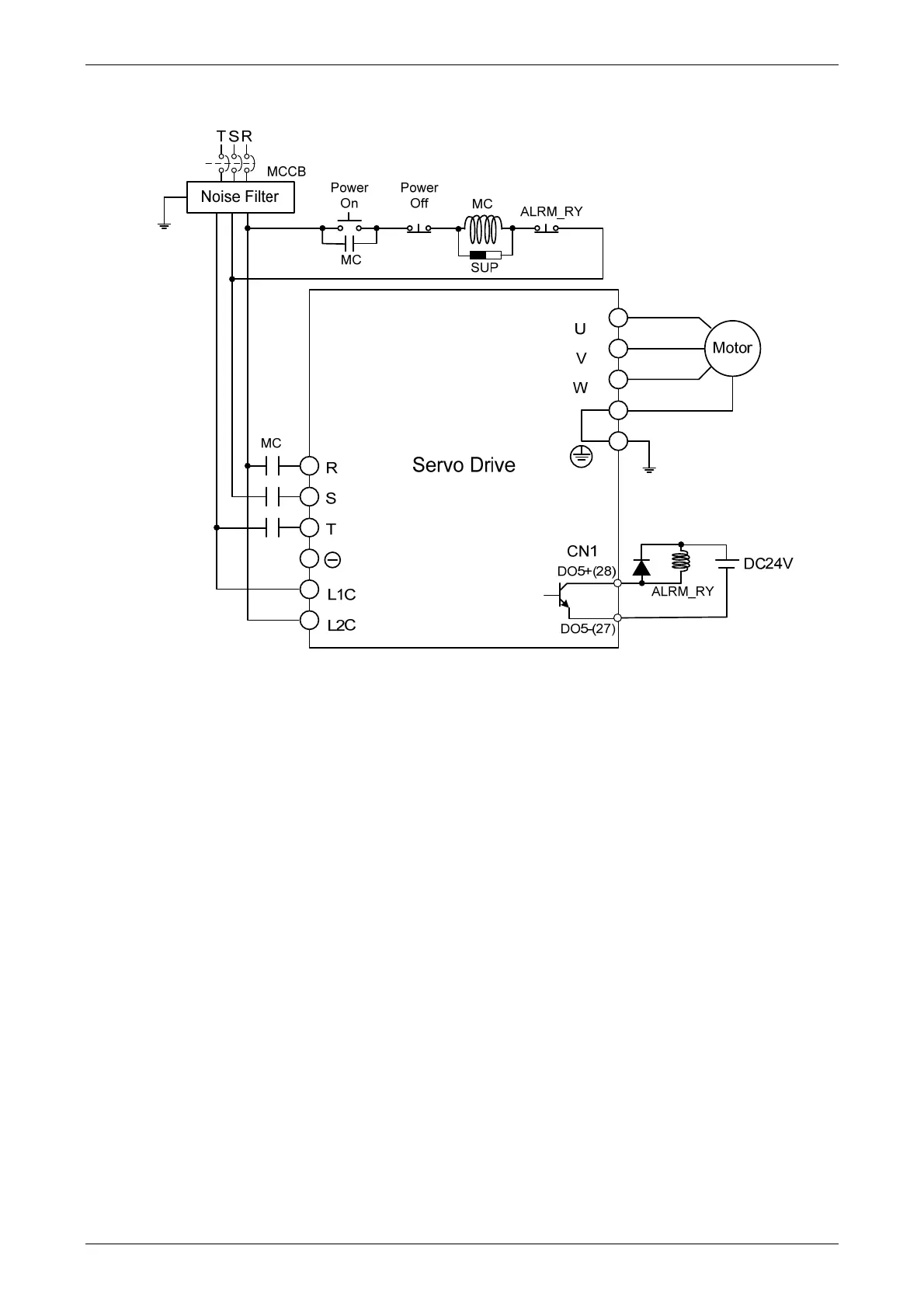
ASDA-A2 Chapter 3 Wiring
Revision February, 2017 3-5
Wiring Method of Three-phase Power Supply (suitable for all series)

Table of Contents

Other manuals for Delta ASD-A2-0421 Series

Related product manuals