EasyManua.ls Logo

Delta DVP20SX211T - Wiring; Safety Wiring Precautions; Power Supply Wiring; Input Point Wiring

Delta DVP20SX211T
16 pages
Print Icon
To Next Page IconTo Next Page
To Next Page IconTo Next Page
To Previous Page IconTo Previous Page
To Previous Page IconTo Previous Page
Loading...
- 4 -
[ Figure 4 ]
3 90 3
70
101
109.4
53.2
V2+
AG
IO1
VO1
IO0
VO0
FE
I3+
VI3-
VI2-
V3+
I2+
VI0-
I1+
VI1-
V1+
V0+
I0+
Unit: mm
Wiring
1. Use 26-16AWG (0.4~1.2mm) single or multiple core wire
2
6-
1
6AWG
0
.
4~
1
.
2
m
m
on I/O wiring terminals. See the figure in the right hand
side for its specification. PLC terminal screws should be
tightened to 2.0 kg-cm (1.77 in-lbs) and please use only
60/75ºC copper conductor.
2. DO NOT wire empty terminal and place the I/O signal cable in the same wiring
circuit.
3. DO NOT drop tiny metallic conductor into the PLC while screwing and wiring. Tear
off the sticker on the heat dissipation hole for preventing alien substances from
dropping in, to ensure normal heat dissipation of the PLC.
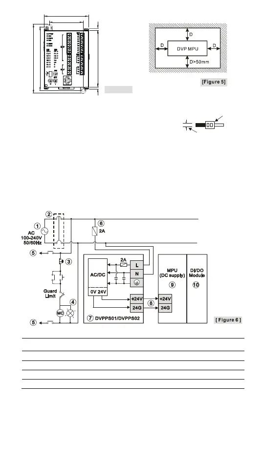
Safety Wiring
Since DVP-SX2 is only compatible with DC power supply, Delta power supply modules
(DVPPS01/DVPPS02) are suitable power supplies for DVP-SX2. Users are suggested
to install the protection circuit at the power supply terminal to protect DVPPS01 or
DVPPS02. See the figure below.
1
AC power supply:100 ~ 240VAC, 50/60Hz
2
Breaker
3
Emergency stop: This button cuts off the system power supply when accidental
emergency takes place.
4
Power indicator
5
AC power supply load
6
Power supply circuit protection fuse (2A)
7
DVPPS01/DVPPS02
8
DC power supply output: 24VDC, 500mA
9
DVP-PLC (main processing unit)
10
Digital I/O module
Power Supply
The power input of DVP-SX2 series is DC. When operating DVP-SX2 series, please
note the following points:
1. The power is connected to the two terminals, 24VDC and 0V, and the range of power
is 20.4 ~ 28.8VDC. If the power voltage is less than 20.4VDC, PLC will stop running,
all outputs will go “Off” and ERROR indicator will flash continuously.
2. The power shutdown of less than 10 ms will not affect the operation of the PLC.
However, power shutdown time that is too long or the drop of power voltage will stop

Related product manuals