EasyManua.ls Logo

Diamond DA435HA - Hydraulic Installation Kit

Diamond DA435HA
38 pages
Print Icon
To Next Page IconTo Next Page
To Next Page IconTo Next Page
To Previous Page IconTo Previous Page
To Previous Page IconTo Previous Page
Loading...
DA435HA: 4-16
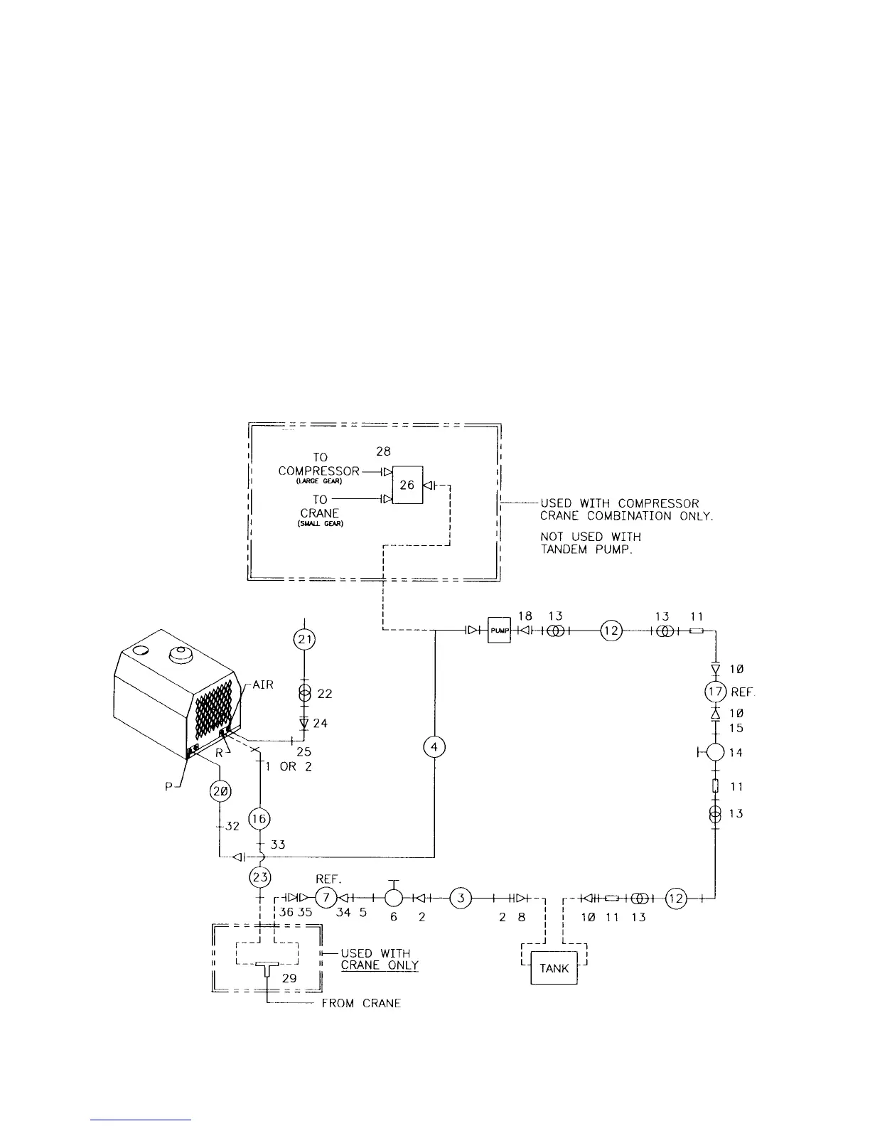
HYDRAULIC INSTALLATION KIT
(91707052)
INSTALL: 20010925
1. 72531427 ELBOW 3/4NPT #12MJIC 1
2. 72053676 ADAPTER 3/4MPT #12MJIC 3
3. 51707317 HOSE ASM 3/4X100 1
4. 51703585 HOSE ASM 1/2X220 FF 1
5. 72053141 PIPE NIPPLE 3/4NPT X CL 1
6. 73054129 GATE VALVE 3/4NPT 1
7. 73052040 HYD FILTR 25MIC 1-1/4FPT 1REF
8. 72053180 REDUCER BUSHING 1-1/4 3/4 1
9. 72532658 ELBOW #8MJIC #8FJIC 2
(NOT SHOWN)
10. 72053377 REDUCER BUSHING 1-1/4 1 3
11. 72431549 BARB NIPPLE 1MPT 1HOSE 3
12. 89039481 HOSE 1” 100R4 14FT
13. 72066515 HOSE CLAMP 1” 2-BOLT 4
14. 73054001 GATE VALVE 1NPT 1
15. 72053185 PIPE NIPPLE 1NPTXCL 1
16. 51706446 HOSE ASM 3/4x35FF 1
17. 51709743 FILTER ASM 100-MESH 1REF
18. 72532712 BEAD NIPPLE #16MSTR 1” 45° 1
20. 51706981 HOSE ASM 1/2X35 1
21. 89392349 HOSE 3/4 300# 17
22. 72066000 HOSE CLAMP SAE#12 1
23. 51704576 HOSE ASM 3/4X72FF 1
24. 72053458 BARB NIPPLE 3/4MPT 3/4HOSE1
25. 72053556 STREET ELBOW 3/4NPT 90° 1
26. 73054685 ROTARY FLOW DIVIDER 1REF
27. 72532358 ADAPTER 3REF
28. 72532376 HOSE FITTING 4REF
29. 72532695 TEE MJIC 1REF
30. 51711092 KIT-RELAY BRD 1REF
31. 93710121 INSTALLATION KIT W/CRANE 1REF
(INCLUDES 26-30)
32. 72533373 UNION BULKHD #8JIC 1
33. 72533371 UNION BULKHD #12JIC 1
34. 72531836 RED BUSHING 1-1/4 3/4NPT 1
35. 72533564 ADAPTER 1-1/4MPT #16MJIC 1
36. 72533028 ADAPTER #12MJIC #16FJIC 1