EasyManua.ls Logo

Dimplex DWOP20R - Installation; Wall Hanging Instructions

Dimplex DWOP20R
12 pages
Print Icon
To Next Page IconTo Next Page
To Next Page IconTo Next Page
To Previous Page IconTo Previous Page
To Previous Page IconTo Previous Page
Loading...
6 www.dimplex.com
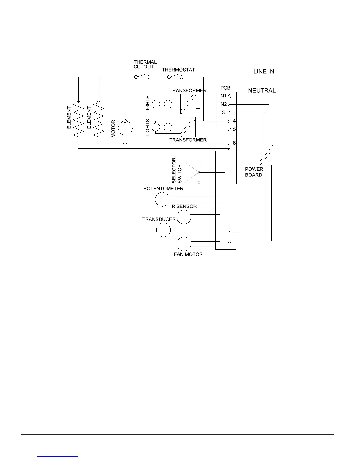
WIRING DIAGRAM

Other manuals for Dimplex DWOP20R

Related product manuals