EasyManua.ls Logo

Dimplex LA 20AS - Hydraulische Prinzipschemen; Hydraulic Plumbing Diagram; Schémas Hydrauliques; Monoenergetische Anlage; Mono Energy System; Installation Monoénergétique

Dimplex LA 20AS
Print Icon
To Next Page IconTo Next Page
To Next Page IconTo Next Page
To Previous Page IconTo Previous Page
To Previous Page IconTo Previous Page
Loading...
www.dimplex.de A-XV
Anhang · Appendix · Annexes
4.1
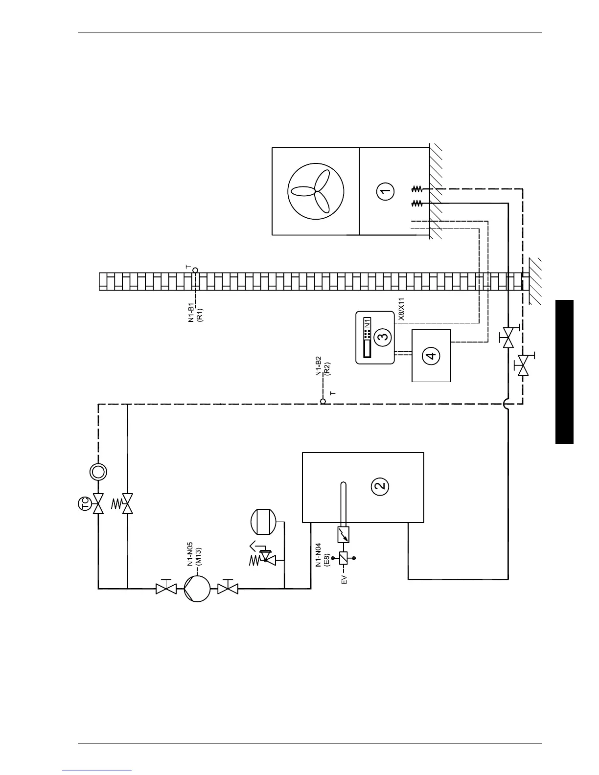
4 Hydraulische Prinzipschemen / Hydraulic Plumbing
Diagram / Schémas hydrauliques
4.1 Monoenergetische Anlage / Mono Energy System / Installation
monoénergétique

Table of Contents

Other manuals for Dimplex LA 20AS

Related product manuals