EasyManua.ls Logo

Dimplex LA 20AS - Bivalente Anlage; Bivalent System; Installation Bivalente

Dimplex LA 20AS
Print Icon
To Next Page IconTo Next Page
To Next Page IconTo Next Page
To Previous Page IconTo Previous Page
To Previous Page IconTo Previous Page
Loading...
www.dimplex.de A-XVII
Anhang · Appendix · Annexes
4.3
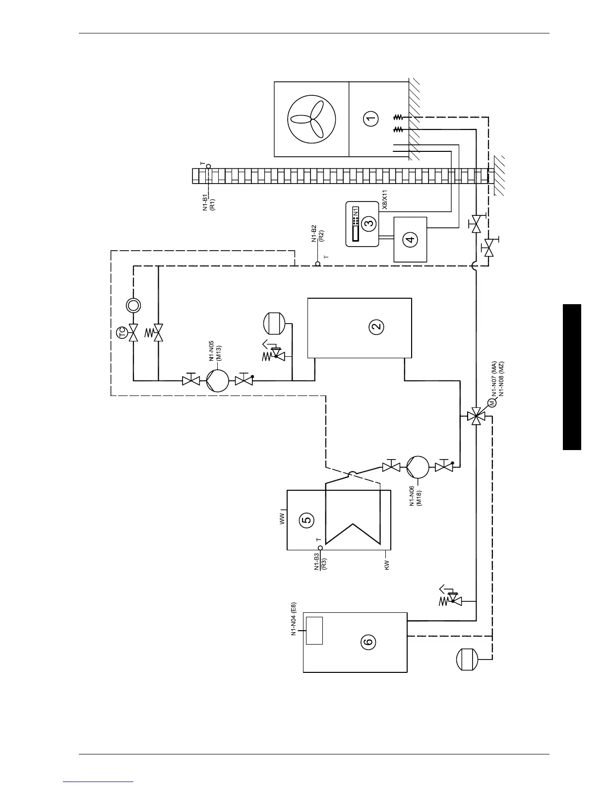
4.3 Bivalente Anlage / Bivalent System / Installation bivalente

Table of Contents

Other manuals for Dimplex LA 20AS

Related product manuals