EasyManua.ls Logo

Dimplex LA 20AS - Monoenergetische Anlage und Warmwasserbereitung; Mono Energy System and Domestic Hot Water Preparation; Installation Monoénergétique Et Préparation Deau Chaude

Dimplex LA 20AS
Print Icon
To Next Page IconTo Next Page
To Next Page IconTo Next Page
To Previous Page IconTo Previous Page
To Previous Page IconTo Previous Page
Loading...
A-XVI
Anhang · Appendix · Annexes
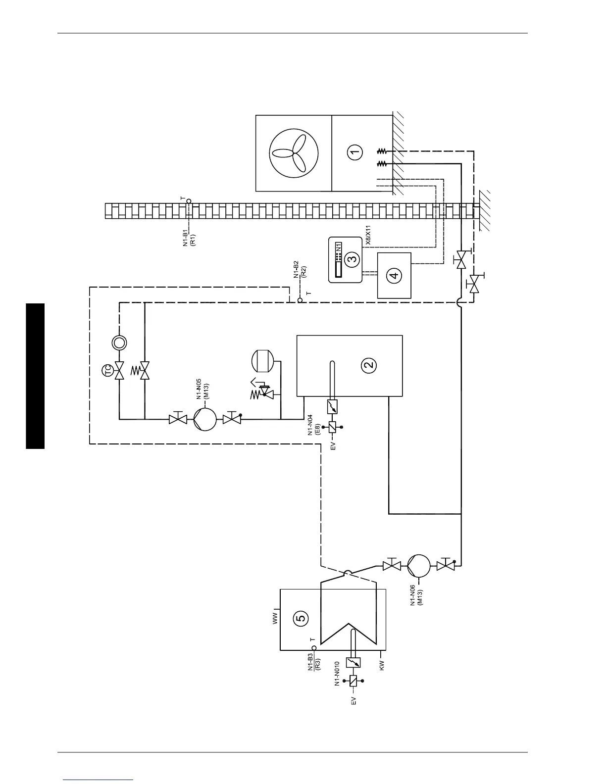
4.2
4.2 Monoenergetische Anlage und Warmwasserbereitung /
Mono Energy System and Domestic Hot Water Preparation /
Installation monoénergétique et préparation d'eau chaude

Table of Contents

Other manuals for Dimplex LA 20AS

Related product manuals