EasyManua.ls Logo

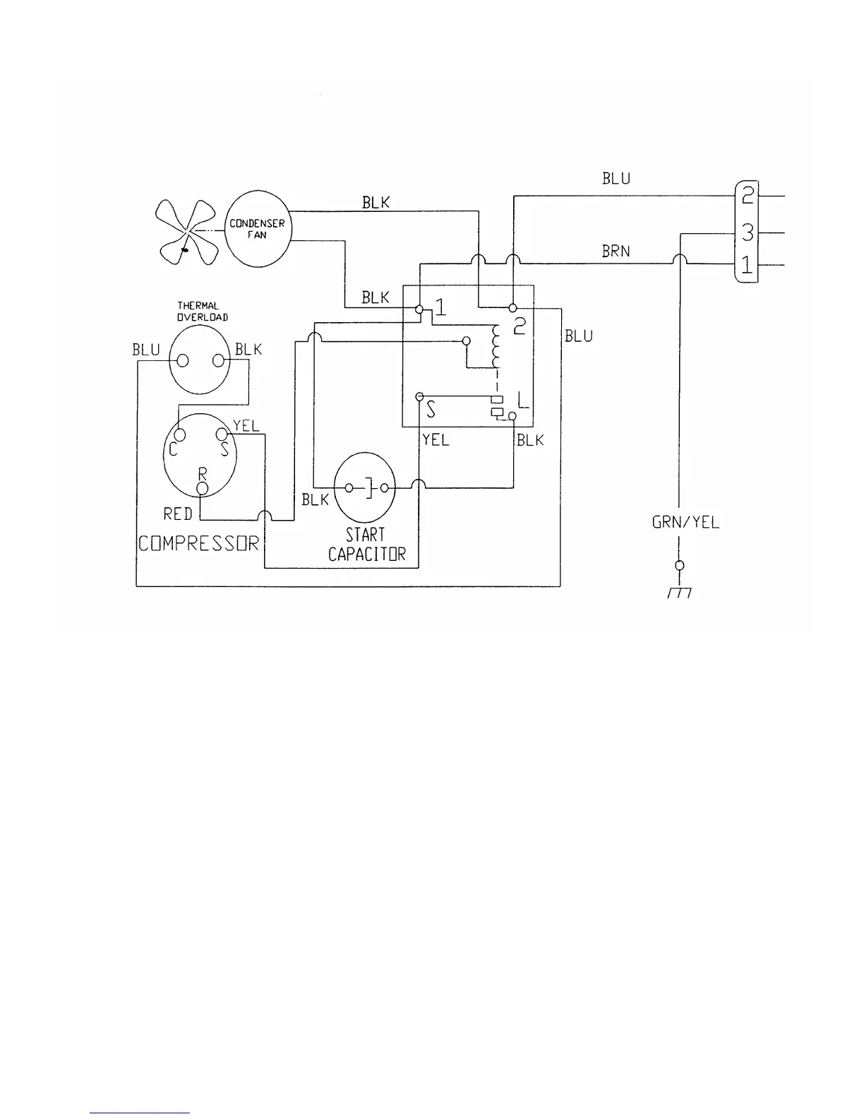
Dixie Narco 2054 - Figure 10 - Compressor Wiring Diagram (2145 - in Line Condenser)

Default Icon
98 pages
Print Icon
To Next Page IconTo Next Page
To Next Page IconTo Next Page
To Previous Page IconTo Previous Page
To Previous Page IconTo Previous Page
Loading...
Page 67
FIGURE 10 – COMPRESSOR WIRING DIAGRAM (2145 – IN LINE CONDENSER)

Table of Contents

Related product manuals