EasyManua.ls Logo

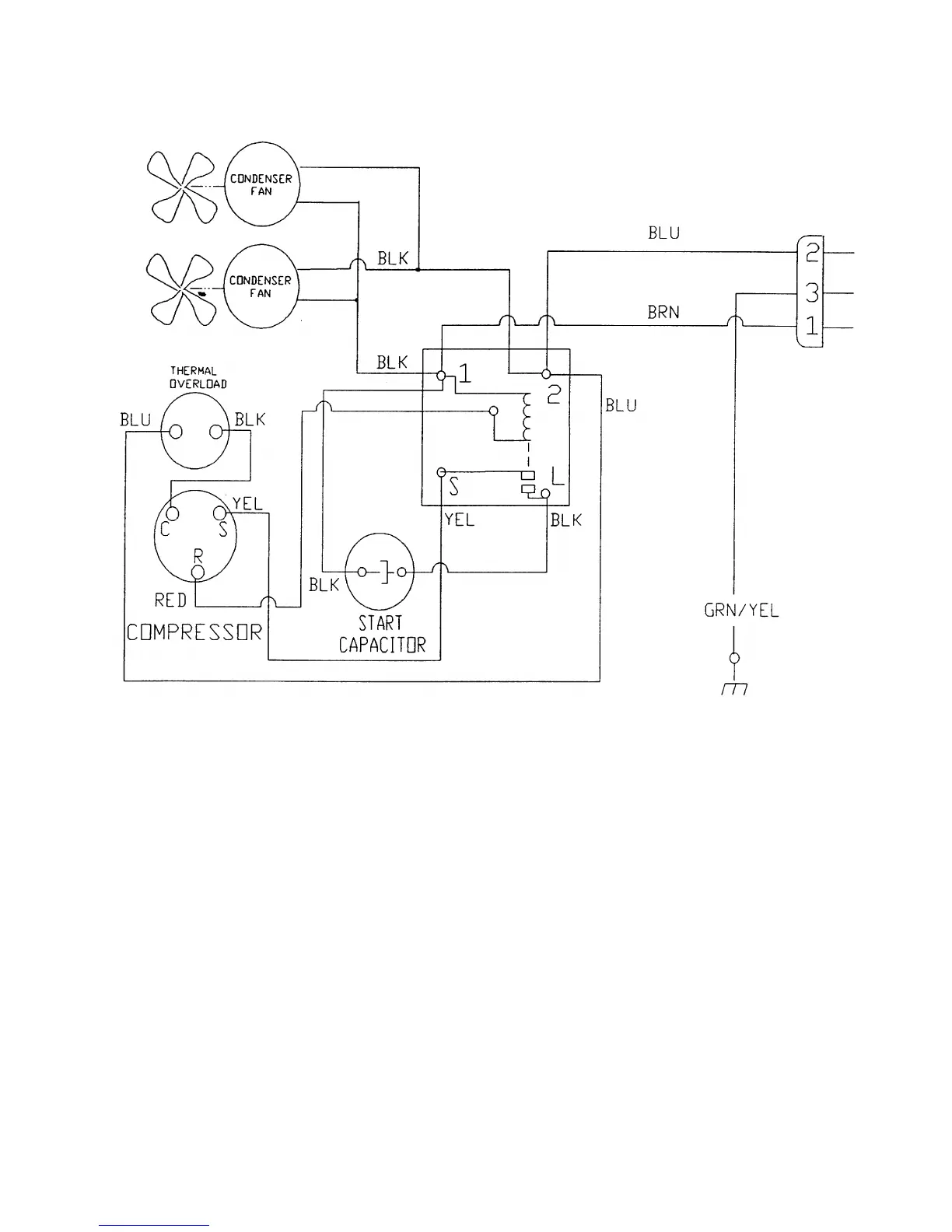
Dixie Narco 2054 - Figure 11 - Compressor Wiring Diagram (2145 - Roll up Condenser)

Default Icon
98 pages
Print Icon
To Next Page IconTo Next Page
To Next Page IconTo Next Page
To Previous Page IconTo Previous Page
To Previous Page IconTo Previous Page
Loading...
Page 68
FIGURE 11 – COMPRESSOR WIRING DIAGRAM (2145 – ROLL UP CONDENSER)

Table of Contents

Related product manuals