EasyManua.ls Logo

DKS 2351 - Tracker Boards 9-16 Detail Wiring for 40 Series Boards

DKS 2351
39 pages
Print Icon
To Next Page IconTo Next Page
To Next Page IconTo Next Page
To Previous Page IconTo Previous Page
To Previous Page IconTo Previous Page
Loading...
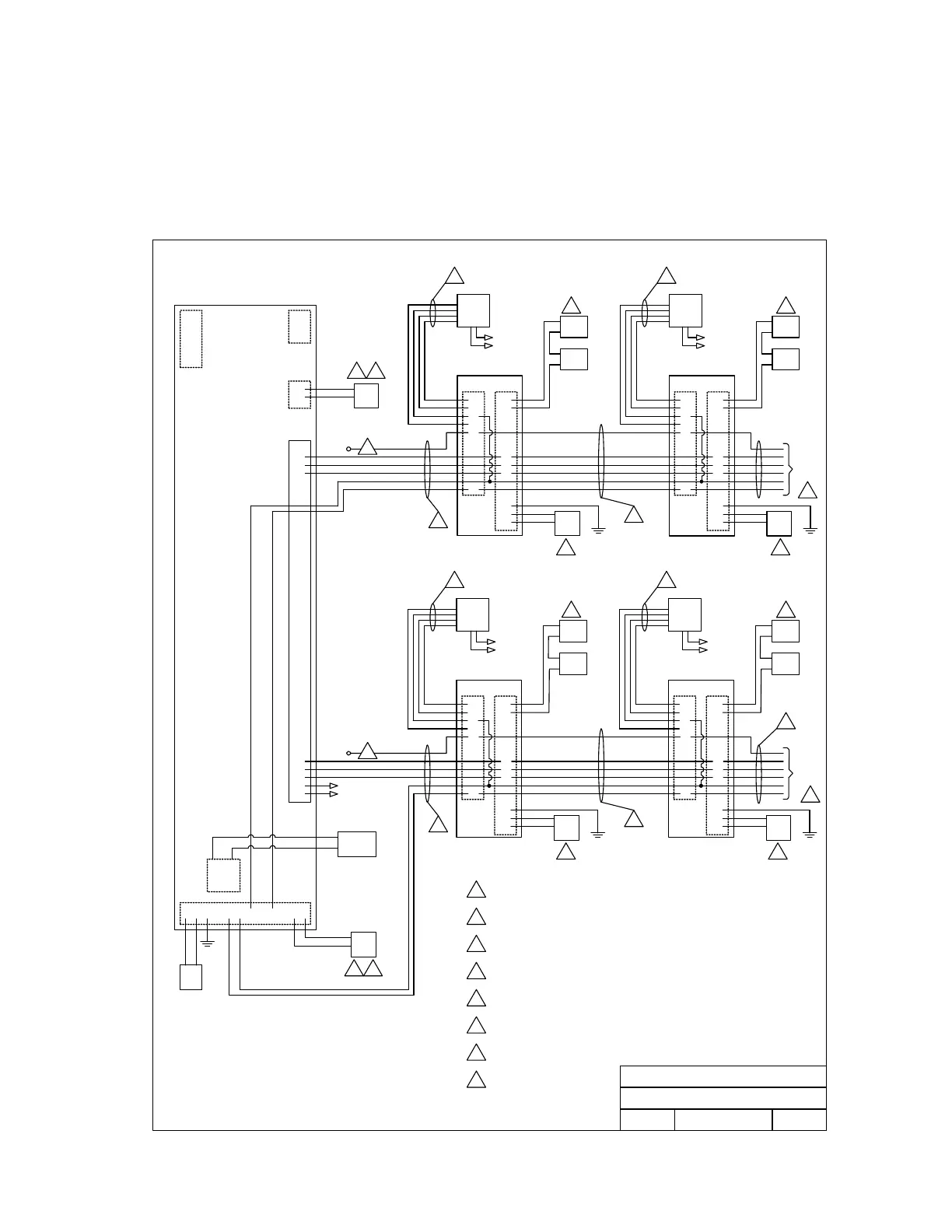
3.2 Tracker Boards 9-16 Detail Wiring for 40 Series Boards
Maximum wire run between Tracker boards 9-16 is 500 feet total.
Do not use twisted pair wire with weigand output format.
Proper grounding is required! Ground wire should be a minimum 12 AWG.
MAIN
DR/GATE
C.O.
PHN
DOORKING, INC., INGLEWOOD, CA 90301
Date: Dwg. No.
Elevator
Control
Aux
Pwr
RS 232
Connection
Auxiliary Terminals
Main Terminal
Relay 0
4 5
7
1803PC, 1815, 1817, 1818 CONTROLLER
Board 1
System Relay 3
P2 P1
6
7
8
9
10
17
5
6
7
8
9
12
13
14
CARD
RDR
GRN
WHT
BLK
RED
PWR
INPUT
GND
16 VAC
16 VAC
LOCK
PWR
DOOR
LOCK
P2 P1
6
7
8
9
10
17
5
6
7
8
9
12
13
14
CARD
RDR
GRN
WHT
BLK
RED
PWR
INPUT
GND
16 VAC
16 VAC
LOCK
PWR
DOOR
LOCK
1
1
1
3
2 2
44
66
4
6
7
8
9
10
17
P2
5
6
7
8
9
12
13
14
P1
6
7
8
9
10
17
P2
5
6
7
8
9
12
13
14
P1
CARD
RDR
CARD
RDR
LOCK
PWR
DOOR
LOCK
LOCK
PWR
DOOR
LOCK
PWR
INPUT
PWR
INPUT
GRN
WHT
BLK
RED
GRN
WHT
BLK
RED
1
2
6
2
6
3
44
1
40 Series Controller to 2351-010 Expansion Boards 1-16
Detail Wiring
Detail Wiring - 40 Series Controller to 2351-010
Expansion Boards 1-16
8
8
Rev.
Title:
2351-010 2351-010
Board 2
System Relay 4
To
Boards
3-8
RED
BLK
WHT
GRN
BRN
BLU
NOTES: Controller main terminals 15-16-17 = SYSTEM RELAY 1.
Controller main terminals 13-14 = SYSTEM RELAY 2.
Relay 0 is not available on the 1818 controller.
2351-010 2351-010
Board 9
System Relay 11
Board 10
System Relay 12
To
Boards
11-16
RED
BLK
WHT
GRN
BRN
BLU
Belden 9931 or Equivalent. Shield runs continuous. Float the
shield, do not connect shield to 2351-010 board common.
Belden 9418 or Equivalent. If reader is lighted, use Belden 9931.
Communication cable to additional boards is connected in parallel.
Allows “teeing” of communication cable for optimal cable routing.
16 Volt, 20 VA UL Listed Transformer.
For 1817, use 16 Volt, 40 VA UL Listed Transformer.
Power for door strikes or magnetic locks is not provided by the
system. It must be provided by an external power supply.
Aux power transformer must be connected. Otherwise, RS232,
elevator control and weigand inputs will not function.
No connection at
controller.
4
5
6
7
1
2
3
8
4/02
A
1
2
3
4
5
6
1
2
3
1
2
123 1716151413 2019
Left
Center
Right
PWR
INPUT
16 VAC
16 VAC
PWR
INPUT
16 VAC
16 VAC
M2351-065-9
Light
Power
Light
Power
Light
Power
Light
Power
10
9
8
7
6
5
4
3
2
1
16 VAC
OUTPUT
2351-065-G-12-07 Page 27