EasyManua.ls Logo

DONPER XF124 - Wiring Diagram - 220 V Air-Cooled Model

DONPER XF124
33 pages
Print Icon
To Next Page IconTo Next Page
To Next Page IconTo Next Page
To Previous Page IconTo Previous Page
To Previous Page IconTo Previous Page
Loading...
Page 24
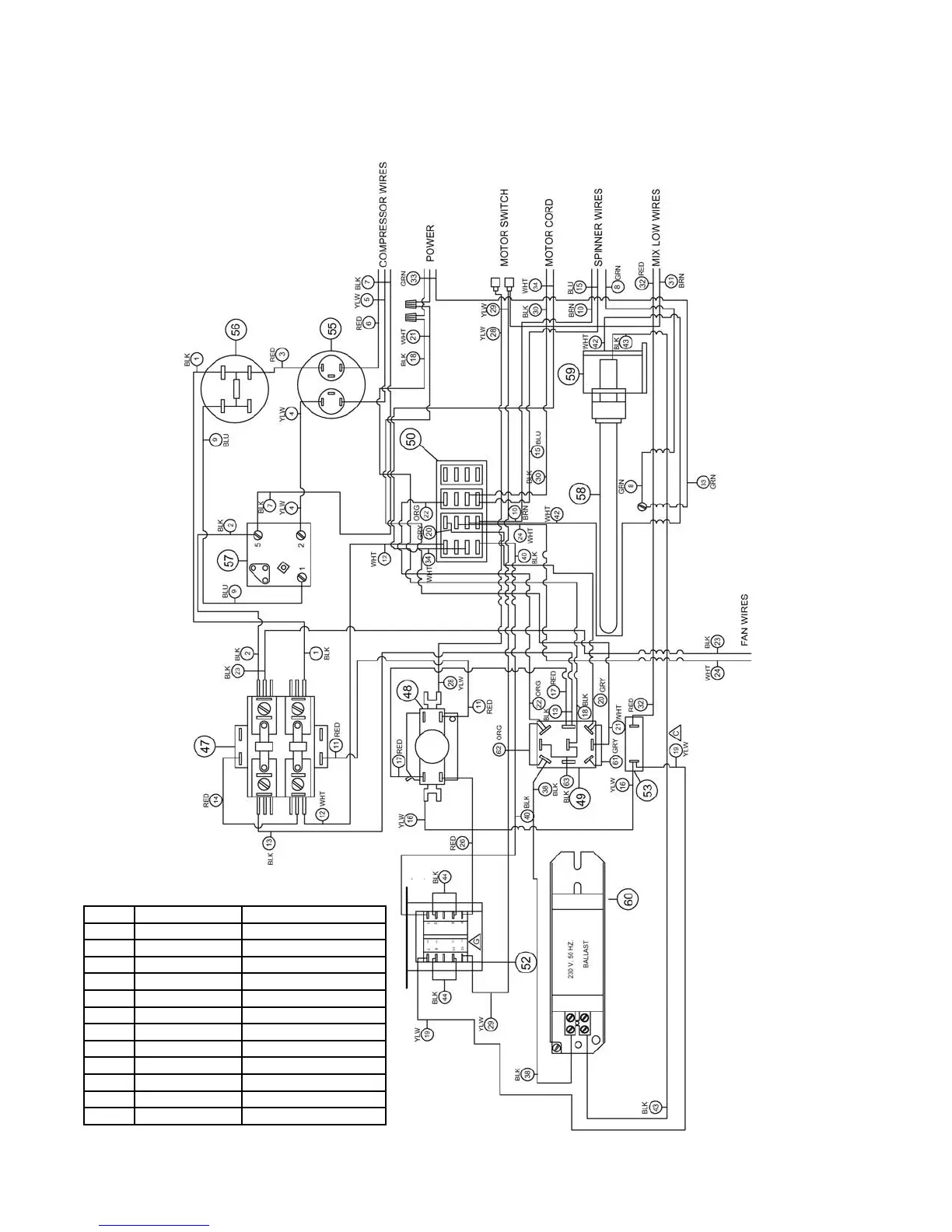
Model 3311
XF124
Wiring Diagram
220V Air-Cooled Model
ITEM
PART NUMBER
DESCRIPTION
47
W0570872
CONTACTOR RELAY
48
W0570651
TIME DELAY RELAY
49
W0570940
TOGGLE SWITCH
50
W0570235
TERMINAL BLOCK
52
W0570871
TRANSFORMER
53
W0570018
INDICATOR LIGHT
55
W0570667
RUN CAPACITOR
56
W0570666
START CAPACITOR
57
W0570559
COMPRESSOR RELAY
58
W0570055
LIGHT BULB
59
W0570054
LIGHT SOCKET
60
W0570053
50 HZ BALLAST

Related product manuals