EasyManua.ls Logo

Doosan DP222LBF - When the engine will not start; Troubleshooting Engine Start

Doosan DP222LBF
262 pages
Print Icon
To Next Page IconTo Next Page
To Next Page IconTo Next Page
To Previous Page IconTo Previous Page
To Previous Page IconTo Previous Page
Loading...
- 20 -
10) When the engine will not start
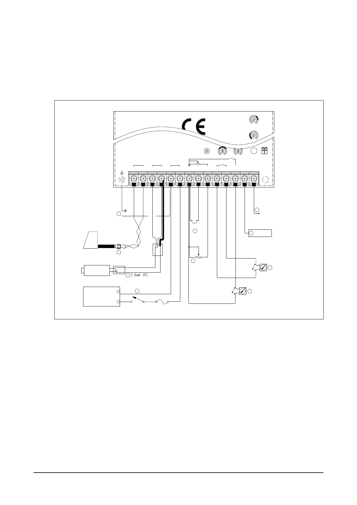
(1) If there are no problems with the wiring connections adjust all control values to the "factory setting."
(Refer to DV2213211A)
Restart the engine.
(2) If the problem is not resolved: There may be a problem with the controller hardware so replace the
controller.
9
8
ON
OFF
5
OFF
ON
4
5
6
7
1.5߮ 2C
1.5߮ 2C
-
+
10
1
2
3
Idle
Droop
G
H
J
FED
C
BA
-
+
NMLK
AUX
P
10V
OFF
D1
D2
ON
3
2
1
GND
Frame Actuator Pick up
Battery
10V Output
Aux Input
Droop Switch
Idle Switch
Jumper
Actuator
Mignetic
Pick Up
Battery 24V
Power Switch
Fuse(10A)
Speed Trim Droop Idle
EEX190002

Table of Contents

Related product manuals