EasyManua.ls Logo

Duke 6/13 - Page 36

Duke 6/13
40 pages
Print Icon
To Next Page IconTo Next Page
To Next Page IconTo Next Page
To Previous Page IconTo Previous Page
To Previous Page IconTo Previous Page
Loading...
36
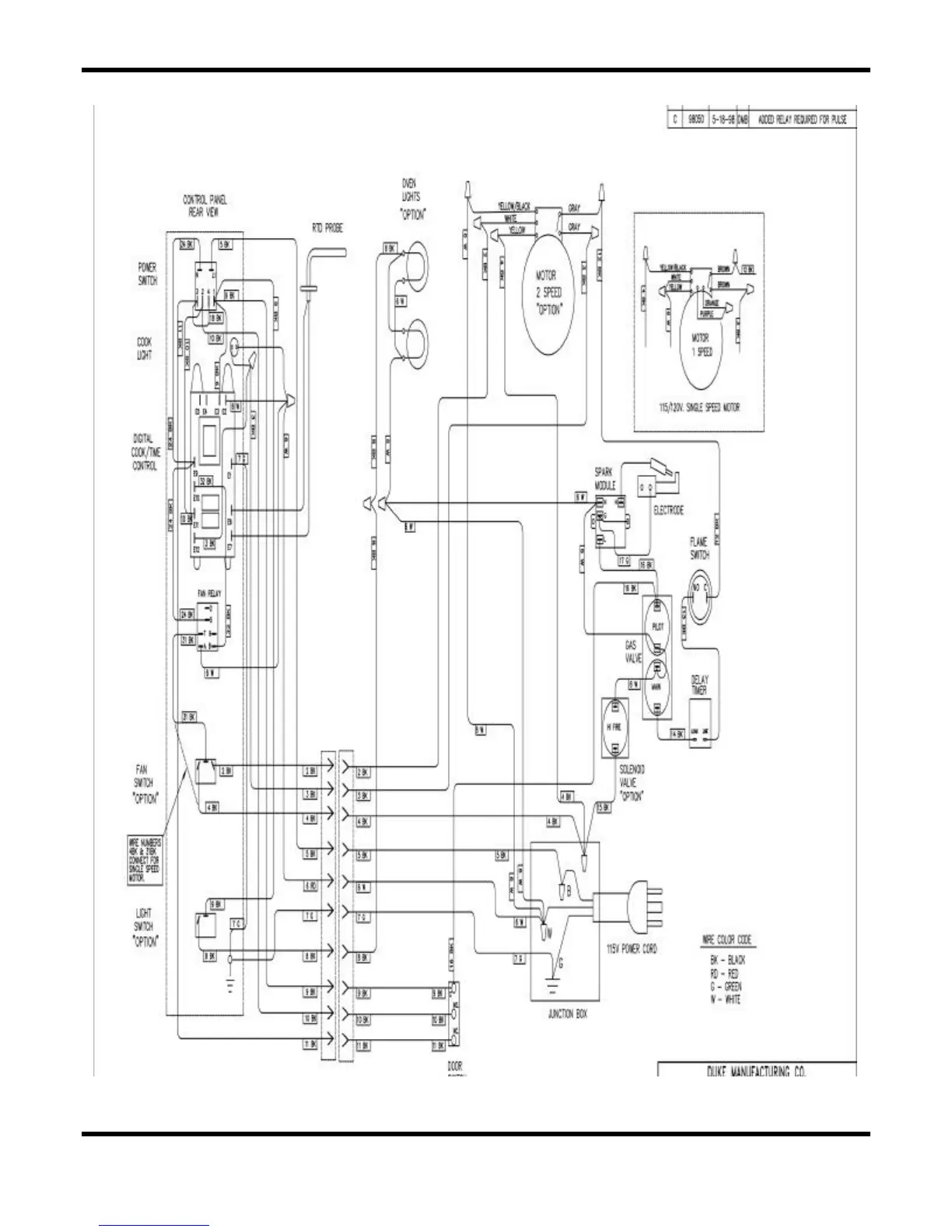
6/13 “X” CONTROLLER

Related product manuals