EasyManua.ls Logo

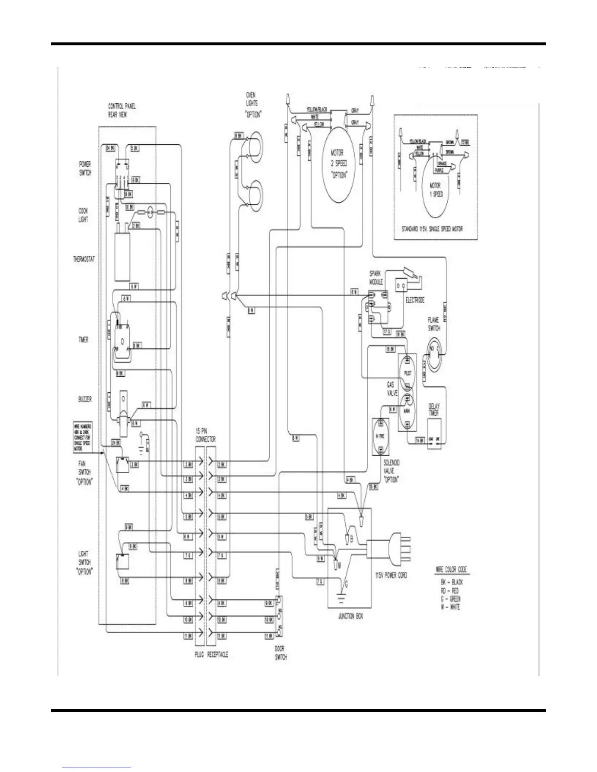
Duke 6/13 - V 208;240 Motor;Element Side

Duke 6/13
40 pages
Print Icon
To Next Page IconTo Next Page
To Next Page IconTo Next Page
To Previous Page IconTo Previous Page
To Previous Page IconTo Previous Page
Loading...
35
6/13 ā€œVā€ 208/240 MOTOR/ELEMENT SIDE

Related product manuals