EasyManua.ls Logo

Dunkirk DCC-205 - Page 118

Dunkirk DCC-205
139 pages
Print Icon
To Next Page IconTo Next Page
To Next Page IconTo Next Page
To Previous Page IconTo Previous Page
To Previous Page IconTo Previous Page
Loading...
34
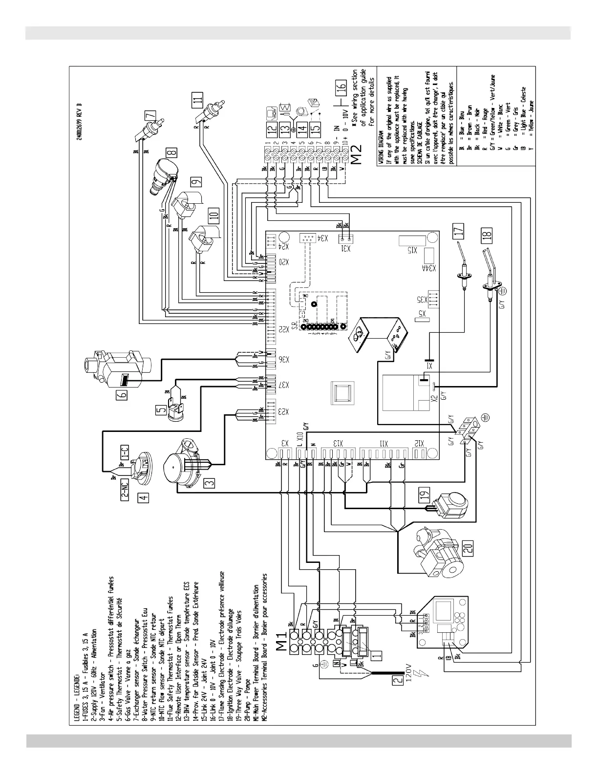
MODEL 125 - Heat Only
125 - HEAT ONLY WIRING DIAGRAM
PN 240011430 REV. O [07/01/2021]

Table of Contents