EasyManua.ls Logo

Eaton EVER-Tap - Page 46

Eaton EVER-Tap
52 pages
Print Icon
To Next Page IconTo Next Page
To Next Page IconTo Next Page
To Previous Page IconTo Previous Page
To Previous Page IconTo Previous Page
Loading...
8
9
0
1
7
2
4
5
6
1
1
1
2
1
3
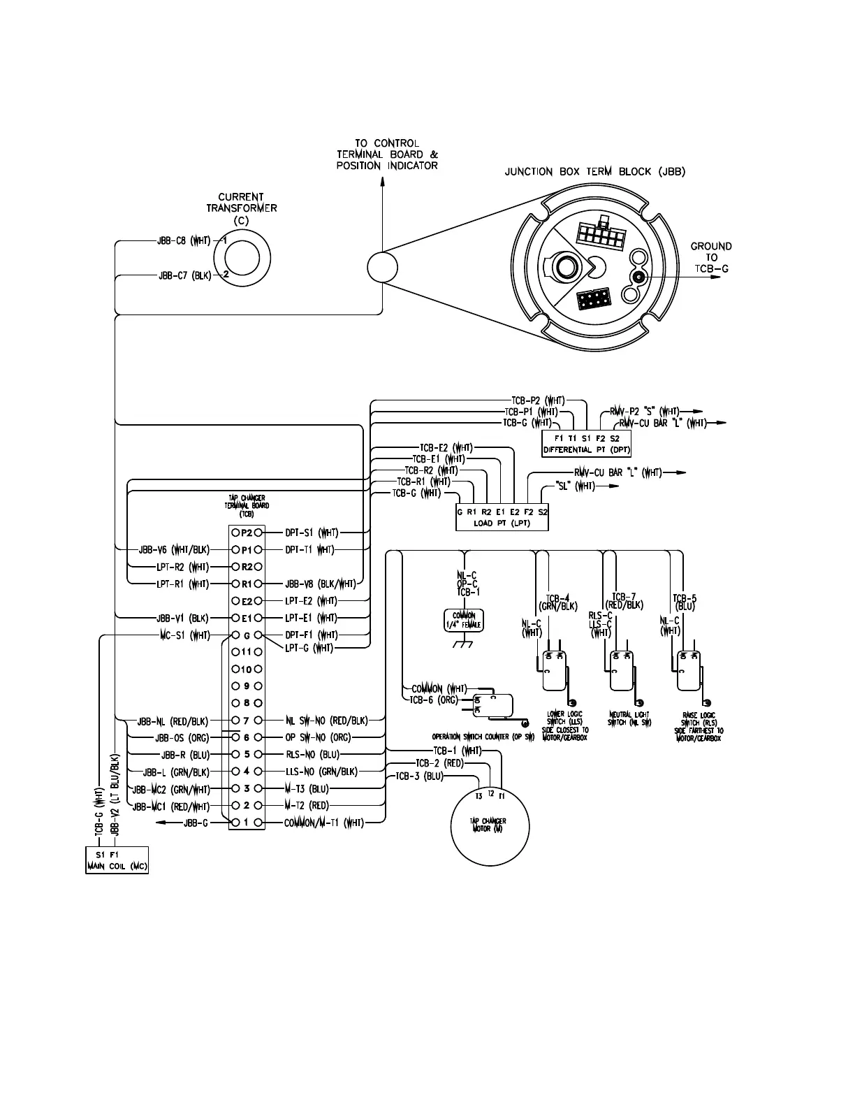
Figure 29. Typical internal wiring of EVER-Tap voltage regulator tap changer
42
VR-32 and EVER-Tap™ Voltage Regulator
InstallatIon, operatIon, and MaIntenance InstructIons MN225008EN June 2020

Related product manuals