EasyManua.ls Logo

Eaton EVER-Tap - Page 50

Eaton EVER-Tap
52 pages
Print Icon
To Next Page IconTo Next Page
To Next Page IconTo Next Page
To Previous Page IconTo Previous Page
To Previous Page IconTo Previous Page
Loading...
RCT (BLU)
RCT
RCT (GRN)
RCT (YEL)
RCT (ORG)
RCT (BRN)
RCT (BLK)
133
127
120
115
110
COM
104
T
A
P
V
O
L
T
A
G
E
V1
CONTROL
CABLE
133
127
120
120
115
110
110
104
G
G
BR
R1
L2
L1
R2
V4
C3
C2
VS
8
C
7
6
5
J
V9
BR
G
G
VS
VS
VM
C1
C3
HS
R3
L3
NL
DHR
V7
TB3
RCT (RED)
(CC)
12 (WHT)
13 (WHT/BLU)
AB (GRN/WHT)
14 (BLU)
AB (RED/BLK)
15 (WHT/GRN)
11 (BLK)
16 (BLK)
17 (VIO)
18 (GRN)
20 (WHT/BRN)
13 (WHT/BLU)
11 (BLK)
MOTOR
CAPACITOR
12 (WHT)
CC (WHT)
16 (BLK)
19 (RED)
18 (GRN)
14 (BLU)
15 (WHT/GRN)
CC (RED/BLK)
CC (ORG/BLK)
1
2
3 3
1
2
4 4
7
6
5
10 (BLK)
CC (BLK)
CC (GRN)
19 (RED)
17 (VIO)
CC (RED)
V6
2
3
4
CC (WHT/BLK)
V8
2
3
4
V2
2
3
4
RLS
LLS
OCI
3
2
1
ABP
CC (BLU/BLK)
CC (BLK/WHT)
20 (WHT/BRN)
BRAKING
CAPACITOR
AB (RED/WHT)
AB (BLU/WHT)
CC (BLU)
CC (GRN/BLK)
CC (ORG)
AB (YEL)
AB (WHT)
AB (BLU)
AB (ORG)
AB (RED)
AB (BLK)
AB (WHT)
AB (RED/WHT)
CC (RED/WHT)
AB (GRN/WHT)
CC (GRN/WHT)
ACTUATOR
BOARD HARNESS
(AB)
4
3
1 1 1
1
2
GND
MOV
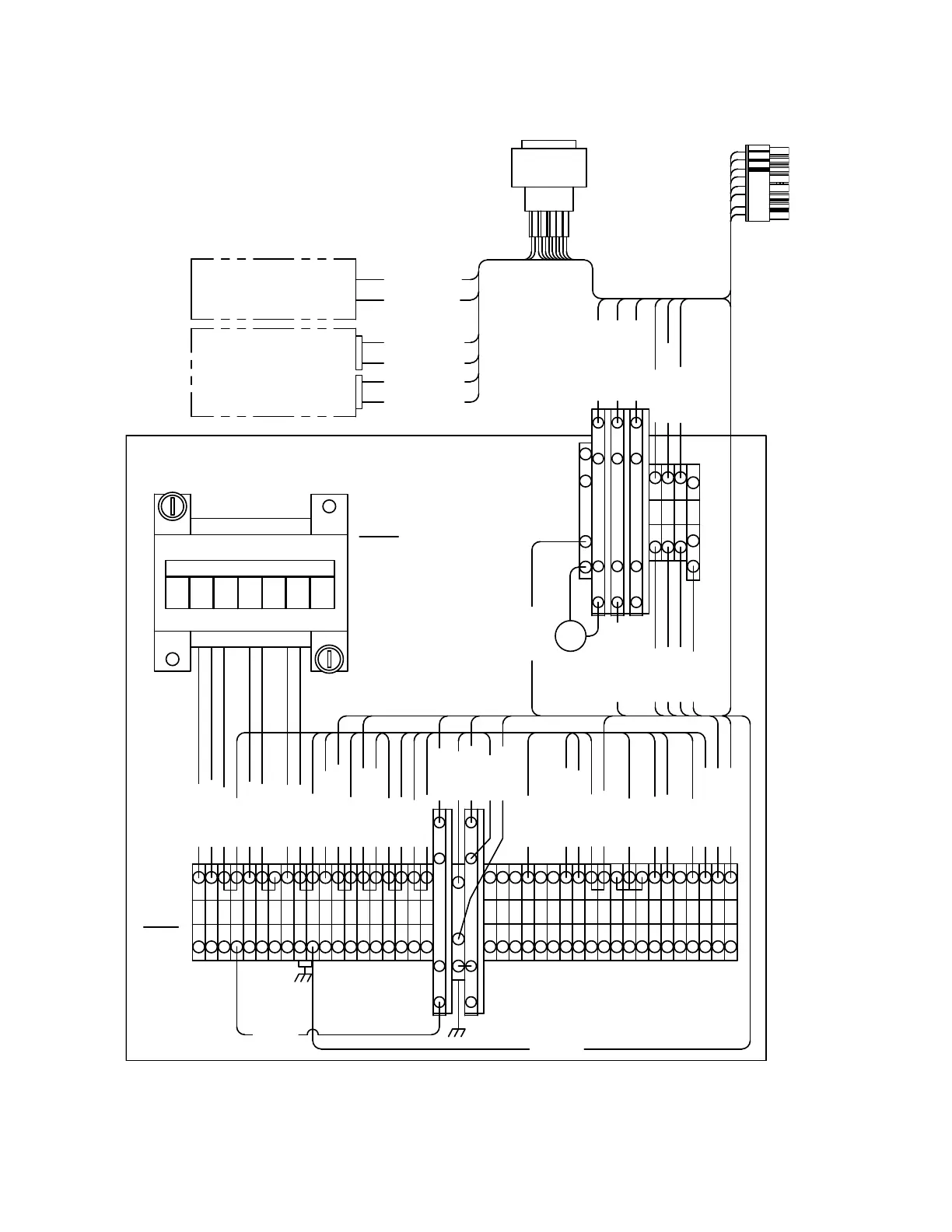
Figure 33. EVER-Tap back panel signal circuit
46
VR-32 and EVER-Tap™ Voltage Regulator
InstallatIon, operatIon, and MaIntenance InstructIons MN225008EN June 2020

Related product manuals