EasyManua.ls Logo

Ecler DPA2000 - Block Diagram

Ecler DPA2000
15 pages
Print Icon
To Next Page IconTo Next Page
To Next Page IconTo Next Page
To Previous Page IconTo Previous Page
To Previous Page IconTo Previous Page
Loading...
34
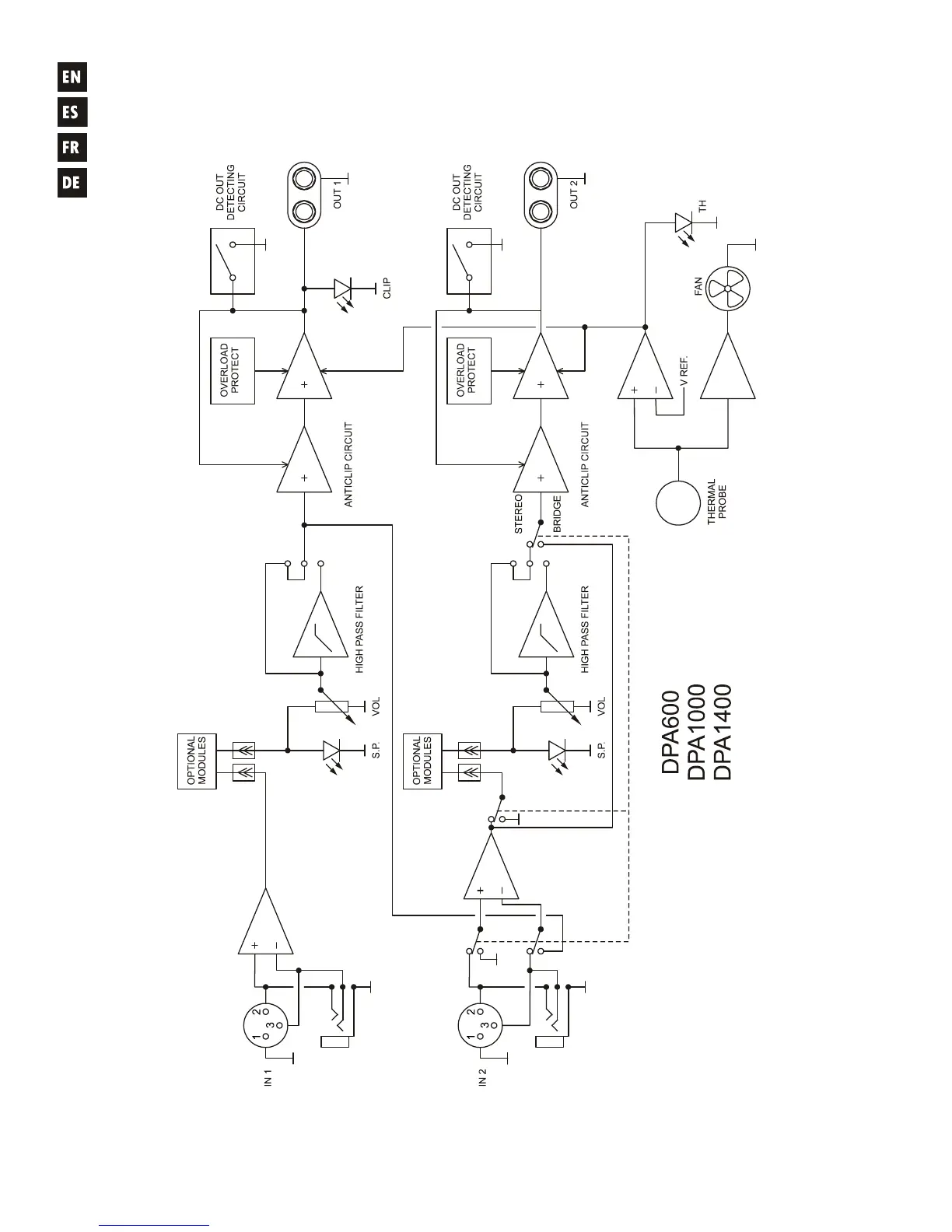
9.2. Block diagram
9.2. Diagrama de bloques
9.2. Diagramme de blocs
9.2. Blockschatbild

Related product manuals