EasyManua.ls Logo

Elma TS540 - PXE Transducer Disk Issues; Transducer Disk Failure Causes; Visual Inspection for Transducer Faults

Default Icon
109 pages
Print Icon
To Next Page IconTo Next Page
To Next Page IconTo Next Page
To Previous Page IconTo Previous Page
To Previous Page IconTo Previous Page
Loading...
How to replace the heating
44
SM/Transsonic_LC/1104/D © Elma GmbH & Co KG
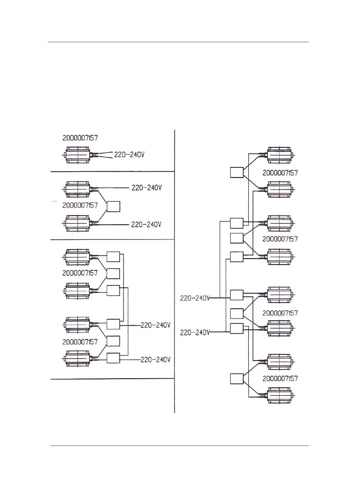
9.1.1 Wiring 230V
Both heating elements are wired in a line.
2 heating elements are wired in a line. The third element is
connected parallel to the two other elements.
2 elements each are wired in a line and connected parallel with
the other element pairs.
2 Heating elements
3 Heating elements
4 and more heating
elements

Table of Contents

Related product manuals