EasyManua.ls Logo

ENERVEX Multiple Fireplace - Wiring the Safety Circuit

ENERVEX Multiple Fireplace
23 pages
Print Icon
To Next Page IconTo Next Page
To Next Page IconTo Next Page
To Previous Page IconTo Previous Page
To Previous Page IconTo Previous Page
Loading...
15
3940011 12.12
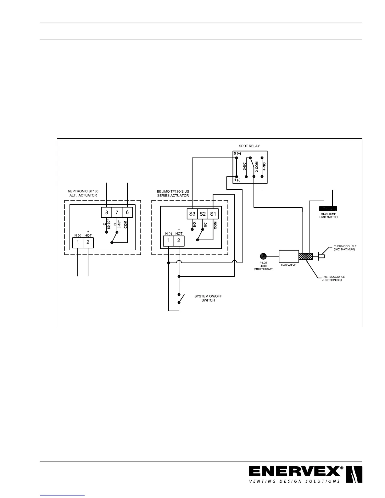
4.2 Wiring the Safety Circuit
InterlocktheADMwiththesafetycircuitofthereplace.TheactuatorontheisequippedwithaNOendswitch
circuit.Thecircuitcloseswhenthedamperisopenandallowsoperationofthereplace.Ifthedampercloses,
thecircuitopensandshutsoffthegasowtothereplace.
a. Connecting to a Manual or Remote Ignition
When using the manual or remote ignition options, connect a SPDT relay between the
actuatorandreplacecircuit.WiringfortwoactuatormodelsisshowninFig.11.
Fig. 11