EasyManua.ls Logo

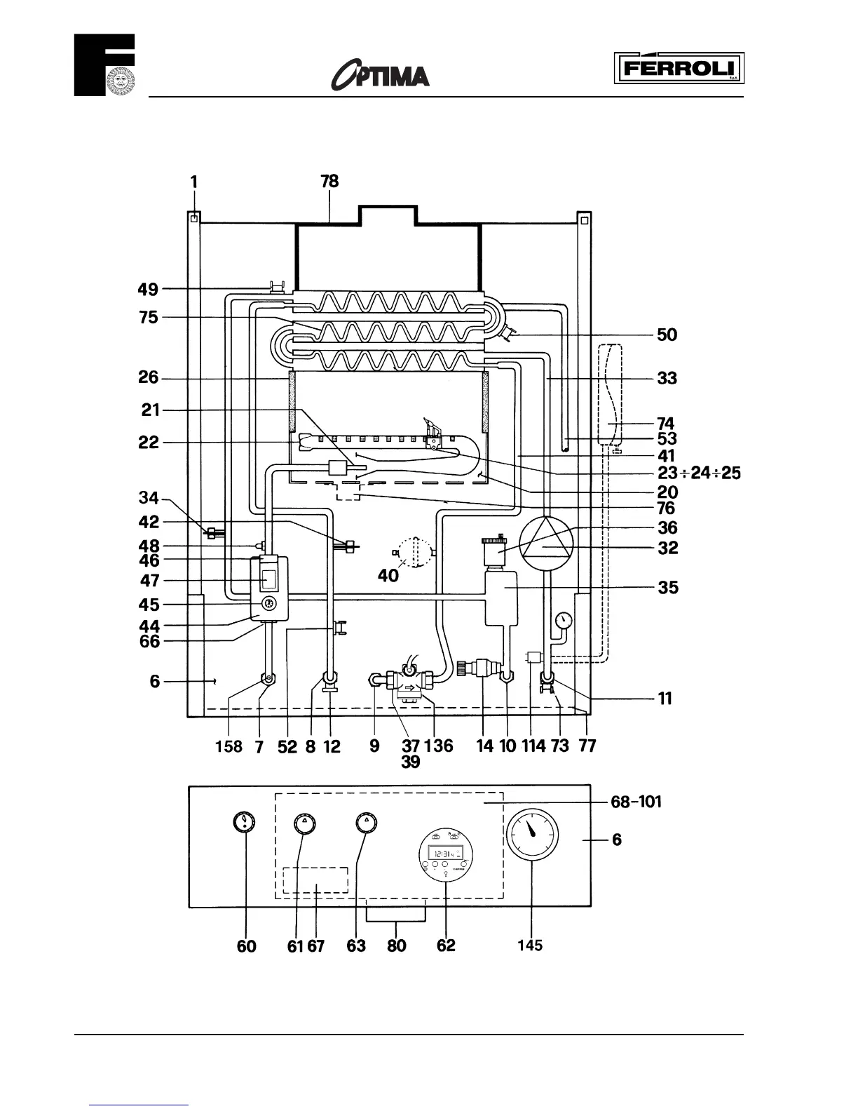
Ferroli optima 201 - Boiler Flow Diagram

Ferroli optima 201
32 pages
Print Icon
To Next Page IconTo Next Page
To Next Page IconTo Next Page
To Previous Page IconTo Previous Page
To Previous Page IconTo Previous Page
Loading...
201
6
Boiler Flow Diagram
Fig. 2

Related product manuals