EasyManua.ls Logo

Flow ESL INTENSIFIER - Manifold Assembly, Electric Shift

Flow ESL INTENSIFIER
44 pages
Print Icon
To Next Page IconTo Next Page
To Next Page IconTo Next Page
To Previous Page IconTo Previous Page
To Previous Page IconTo Previous Page
Loading...
010583-3 (Rev. P)
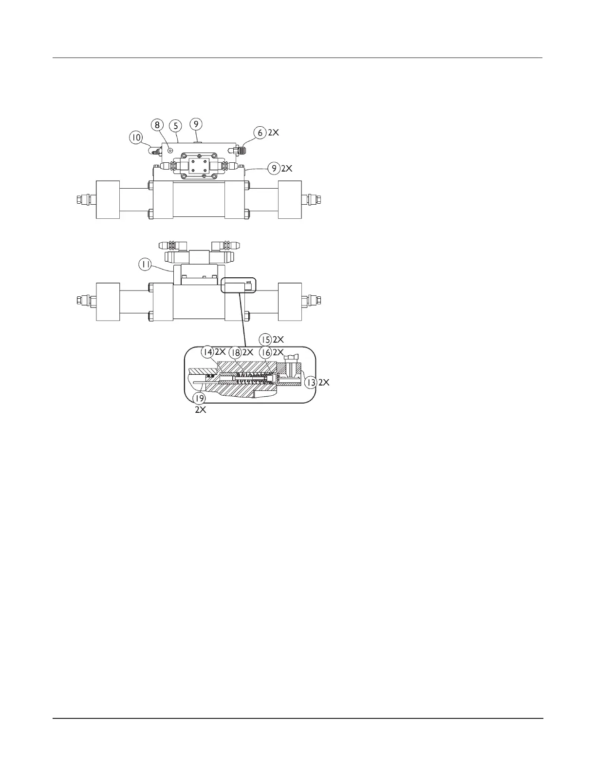
Manifold assembly, electric shift
Item Part # Qty Description
1 010558-30 1 Intensifier assembly
5 013403-1 1 Manifold
6 A-0636-23 2 Connector
8 A-0641-6 1 Plug
9 A-0641-7 3 Plug
11 A-18862 1 Shift valve
13 011275-1 2 Sensor assembly
14 B-8346-1 2 Actuator assembly
15 A-0276-012 2 Backup ring
16 A-0275-012 2 O-ring
17 A-0102-16 4 Screw
18 A-2409 2 Compression spring
19 B-1702-1 2 Firing pin
38 | M-310 © Flow International Corporation
ESL Intensifier

Related product manuals