EasyManua.ls Logo

Friedrich YM18J34A - ES, EM, EL, EK Series Wiring Diagrams

Friedrich YM18J34A
62 pages
Print Icon
To Next Page IconTo Next Page
To Next Page IconTo Next Page
To Previous Page IconTo Previous Page
To Previous Page IconTo Previous Page
Loading...
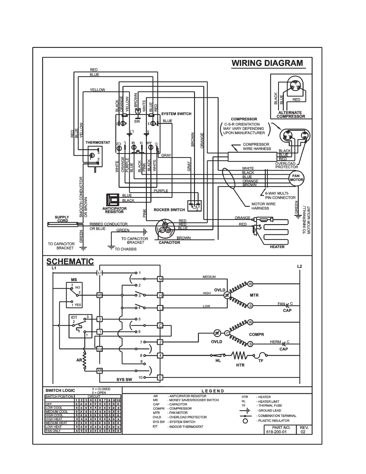
TTJ-0198 (10/97) (Page 38 of 64)
WIRING DIAGRAM FOR MODELS ES12J33, ES15J33A, EM18J34A
EL24J35, EL33J35, EK12J33A & EK18J34A.

Table of Contents

Related product manuals