EasyManua.ls Logo

Fujitsu AR*9LUAB - Page 25

Fujitsu AR*9LUAB
96 pages
Print Icon
To Next Page IconTo Next Page
To Next Page IconTo Next Page
To Previous Page IconTo Previous Page
To Previous Page IconTo Previous Page
Loading...
- (01 - 24) -
MULTI TYPE
2ROOM TYPE
MULTI TYPE
2ROOM TYPE
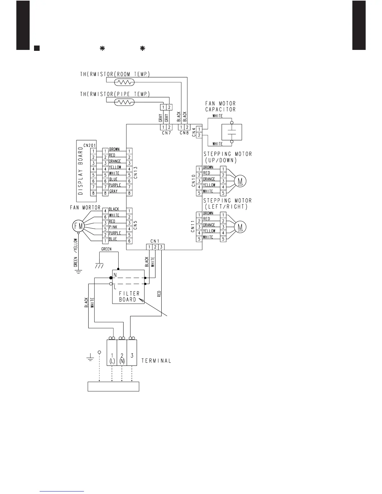
5-3. UNIVERSAL MODEL
MODELS : AB 14L, AB 18L
TO OUTDOOR UNIT
CONTROL
BOARD
Use T3.15A 250V
FUSE on F101

Other manuals for Fujitsu AR*9LUAB

Related product manuals