EasyManua.ls Logo

FUNAI LC320SLX - Page 53

FUNAI LC320SLX
241 pages
Print Icon
To Next Page IconTo Next Page
To Next Page IconTo Next Page
To Previous Page IconTo Previous Page
To Previous Page IconTo Previous Page
Loading...
9-9
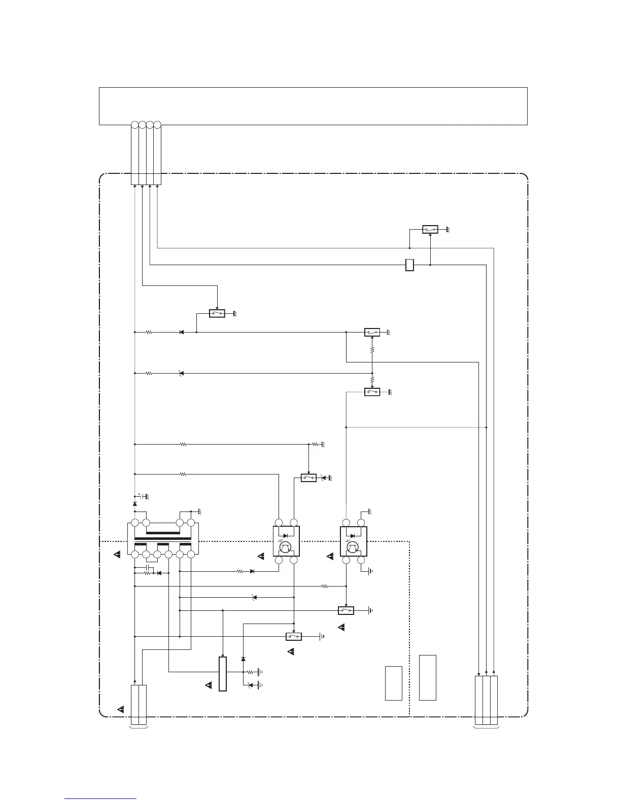
Inverter Block Diagram [LC321SSX, 32MF369B/F7]
A91FSBLINV
LCD MODULE
ASSEMBLY
INVERTER POWER CBA
CN1001
PROTECT33
BACKLIGHT-ADJ
2
BACKLIGHT-SW
1
TO SYSTEM
CONTROL
BLOCK
DIAGRAM
(CN201)
T1950
10
11
14
15
2
3
4
5
7
8
Q1970
Q1971
IC1930
14
3 2
14
3 2
IC1931
Q1931
TO POWER
SUPPLY
BLOCK
DIAGRAM
(CN602)
HOT
COLD
HOT CIRCUIT. BE CAREFUL.
Q1972
Q1650
SWITCHING
Q1930
CN1900
Q1932
Q1650
Q1652,
Q1800
SW
ACL2
HOT-GND1
INV+24V9-13
PROTECT33
BACKLIGHT-SW2
BACKLIGHT-ADJ1

Related product manuals