EasyManua.ls Logo

FUNAI LC5-D20BB - Audio Block Diagram

FUNAI LC5-D20BB
52 pages
Print Icon
To Next Page IconTo Next Page
To Next Page IconTo Next Page
To Previous Page IconTo Previous Page
To Previous Page IconTo Previous Page
Loading...
7-3
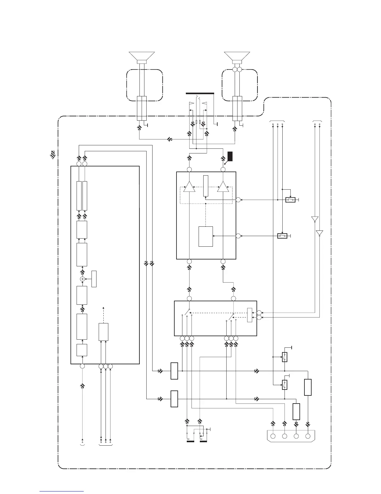
Audio Block Diagram
A7340BLA
MAIN CBA
AUDIO SIGNAL
VOLUME
TO SYSTEM
CONTROL
BLOCK
DIAGRAM
INPUT-0
INPUT-1
SCL
SDA
IC850 (INPUT SELECT)
SW CTL
13
4
2
1
11
12
9 10
I2S FORMAT
CONVERTER
DAC I/F
/VOLUME
AGC DECODER
A/D
CONVERTER
I2C BUS
I/F
TO IF/VIDEO
BLOCK
DIAGRAM
TUNER
AUDIO1
AUDIO2
TUNER
AUDIO1
AUDIO2
(L-CH)
(R-CH)
(L-CH)
(R-CH)
3
19
18
IC860 (SOUND PROCESSOR)
AUDIO(L)-IN1
JK723
AUDIO-MUTE
SIF
JK724
AUDIO(R)-IN1
14
IC801 (AUDIO AMP)
7
VOLUME
11
AMP
AMP
MUTE
/STANDBY
CONTROL
6
1
(R-CH)
(L-CH)
2
JK801
HEADPHONE
JACK
CN801
SP-R 1
SP-GND 2
TO SYSTEM
CONTROL
BLOCK
DIAGRAM
3
15
WF1
CL801
SP801
SPEAKER
R-CH
TO SYSTEM
CONTROL
BLOCK
DIAGRAM
NICAM-RESET
21
RESET
JK751
1
3
AUDIO(L)-OUT2
AUDIO(R)-OUT2
6
AUDIO(L)-IN2
2
AUDIO(R)-IN2
Q732
Q733
Q741
Q742
S/C-JACK-MUTE
D/A CONVERTER
D/A CONVERTER
BEEPER
BUFFER
BUFFER
SP802
SPEAKER
L-CH
CN802
CL802
SP-L 1
SP-GND 2
Q860
BUFFER
Q861
BUFFER
Q801
Q802
Q831
Q830
24
22
JUNCTION-A
CBA
JUNCTION-B
CBA
1
2
1
2

Related product manuals