EasyManua.ls Logo

Goodman AMES800803B - Page 52

Goodman AMES800803B
53 pages
Print Icon
To Next Page IconTo Next Page
To Next Page IconTo Next Page
To Previous Page IconTo Previous Page
To Previous Page IconTo Previous Page
Loading...
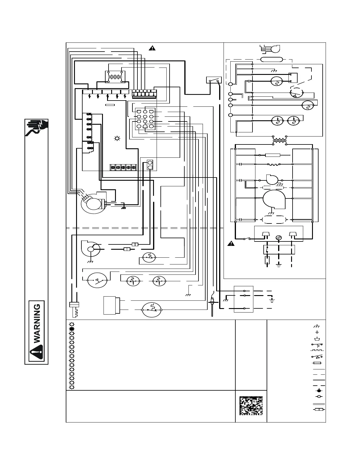
WIRING DIAGRAMS
Wiring is subject to change. Always refer to the wiring diagram on the unit for the most up-to-date wiring.
HIGH VOLTAGE!
DISCONNECT ALL POWER BEFORE SERVICING OR INSTALLING THIS
UNIT. MULTIPLE POWER SOURCES MAY BE PRESENT. FAILURE TO
DO SO MAY CAUSE PROPERTY DAMAGE, PERSONAL INJURY OR DEATH.
52
24V THERMOSTAT CONNECTIONS
RO2 (11)
LIMIT
GND (8)
HUMIDIFIER
R
G
C
W
Y
TO
MICRO
R
MV (12)
MVC (9)
AUXILIARY
LIMIT CONTROLS
PS (10)
PSO (4)
HLI (7)
HLO (1)
CONTROL MODULE
INTEGRATED
NO
SWITCH
PRESSURE
ID BLOWER
VALVE
M1
GAS
C2
C
AUTO RESET
PRIMARY
MANUAL RESET ROLLOUT
LIMIT CONTROL(S)
115 VAC
FLAME SENSOR
FP (2)
XFMR-H
XFMR (3)
RO1 (5)
24 VAC
HOT SURFACE
IGNITER
INTEGRATED CONTROL MODULE
IGN
IND
ID
BLWR
CIRCULATOR
BLWR
TRANSFORMER
40 VA
CONTROL
XFMR-N
INTEGRATED CONTROL MODULE
CIR-N
0140F02483-A
5. UNIT MUST BE PERMANENTLY GROUNDED AND CONFORM TO N.E.C. AND LOCAL CODES.
C. USE COPPER CONDUCTORS ONLY.
REPLACED, IT MUST BE REPLACED WITH WIRING MATERIAL HAVING A TEMPERATURE
3. IF ANY OF THE ORIGINAL WIRE AS SUPPLIED WITH THE FURNACE MUST BE
CORRECT COOLING CFM. (SEE SPEC SHEET FOR AIR FLOW CHART)
REQUIREMENTS SO AS TO PROVIDE THE CORRECT HEATING TEMPERATURE RISE AND THE
4. BLOWER SPEEDS MUST BE ADJUSTED BY INSTALLER TO MATCH THE INSTALLATION
INTEGRATED CONTROL
INTERNAL TO
2. MANUFACTURER'S SPECIFIED REPLACEMENT PARTS MUST BE USED WHEN SERVICING.
1. SET HEAT ANTICIPATOR ON ROOM THERMOSTAT AT 0.7 AMPS.
RAPID FLASHES = REVERSED 115 VAC POLARITY/VERIFY GND
1 FLASH = SYSTEM LOCKOUT (RETRIES/RECYCLES EXCEEDED)
7 FLASHES = LOW FLAME SIGNAL
5 FLASHES = FLAME SENSE WITHOUT GAS VALVE
4 FLASHES = OPEN HIGH LIMIT
3 FLASHES = PRESSURE SWITCH STUCK OPEN
2 FLASHES = PRESSURE SWITCH STUCK CLOSED
STEADY ON = NORMAL OPERATION
OFF = CONTROL FAILURE
5
0
1
2
3
4
6 FLASHES = OPEN ROLLOUT
COLOR CODES:
PU PURPLE
OR ORANGE
YL YELLOW
6
7
C
BK BLACK
GR GREEN
BR BROWN
PK PINK
RD RED
GY GRAY
BL BLUE
WH WHITE
RATING OF AT LEAST 105
NOTES:
TO 115VAC/ 1
Ø /60 HZ POWER SUPPLY WITH
OVERCURRENT PROTECTION DEVICE
JUNCTION BOX
MUST BE
WARNING:
SWITCH
WIRING TO UNIT
BEFORE SERVICING.
DISCONNECT POWER
LINE-H
DOOR
AND GROUNDED.
POLARIZED
PROPERLY
L GND
LINE-N
DISCONNECT
N
SWITCH (TEMP.)
FIELD SPLICE
SWITCH (PRESS.)
PROT. DEVICE
OVERCURRENT
EQUIPMENT GND
TERMINAL
JUNCTION
HI VOLTAGE FIELD
HI VOLTAGE (115V)
LOW VOLTAGE FIELD
LOW VOLTAGE (24V)
PLUG CONNECTION
IGNITER
FIELD GND
IND-N
IGN-N
TO 115 VAC/ 1/60HZ
POWER SUPPLY W ITH OVERCURRENT
PROTECTION DEVICE
LINE-N
LINE H
(SINGLE CONTROL ON SOME MODELS)
G
A
S
V
A
L
V
E
C
2
D
IA
G
N
O
S
T
I
C
L
E
D
2
C
IR
C
U
IT
C
O
N
N
E
C
T
O
R
H
O
T
S
U
R
F
A
C
E
IG
N
IT
E
R
O
R
B
K
F
L
A
M
E
S
E
N
S
O
R
(
S
IN
G
L
E
C
O
N
T
R
O
L
O
N
4
0
K
B
T
U
)
B
K
B
L
O
W
E
R
C
O
M
P
A
R
T
M
E
N
T
D
O
O
R
S
W
IT
C
H
(
O
P
E
N
W
H
E
N
D
O
O
R
O
P
E
N
)
1
Y
L
ID
B
L
O
W
E
R
P
R
E
S
S
U
R
E
S
W
IT
C
H
B
K
W
H
B
U
R
N
E
R
C
O
M
P
A
R
T
M
E
N
T
B
L
O
W
E
R
C
O
M
P
A
R
T
M
E
N
T
N
O
Y
L
C
O
N
T
R
O
L
P
R
IM
A
R
Y
L
IM
IT
A
U
T
O
R
E
S
E
T
R
D
R
D
M
A
N
U
A
L
R
E
S
E
T
R
O
L
L
O
U
T
L
IM
IT
C
O
N
T
R
O
L
(S
)
P
U
P
U
P
U
B
K
W
H
W
H
IN
D
U
C
E
D
D
R
A
F
T
B
L
O
W
E
R
C
YL
RD
YL
PU
PU
GR
BL
R
D
RD
BK
BK
2
Y
L
R
D
Y
L
P
U
R
D
P
U
R
D
W
H
XFMR- H
O
R
B
R
G
R
1
2
3
1
2
1
1
1
0
9
8
7
6
5
4
C
O
N
T
R
O
L
M
O
D
U
L
E
IN
T
E
G
R
A
T
E
D
F
U
S
E
M
I
B
R
BR
R
D
B
L
B
L
B
L
A
U
X
IL
L
A
R
Y
S
W
IT
C
H
R
C
G
W
Y
2
4
V
T
H
E
R
M
O
S
T
A
T
C
O
N
N
E
C
T
IO
N
S
N
.E
.C
.
C
L
A
S
S
2
W
I
R
E
B
K
R
D
1
1
5
V
A
C
2
4
V
A
C
B
K
B
L
4
0
V
A
T
R
A
N
S
F
O
R
M
E
R
W
H
G
N
G
N
D
R
D
5
21 4
3
G
C
W
H
B
K
L
N
B
L
O
W
E
R
C
I
R
C
U
L
A
T
O
R
H
A
R
N
E
S
S
E
C
M
M
T
R
R
D
B
K
O
R
B
L
B
K
R
D
W
H
W
H
W
H
B
L
R
D
O
R
B
K
W
H
PROPERLY POLARIZED AND GROUNDED.
SERVICING.WIRING TO UNIT MUST BE
WARNING:DISCONNECT POWER BEFORE
G
R
W
H
G
N
D
J
U
N
C
T
I
O
N
B
O
X
G
N
D
G
N
D
G
R
G
N
D
G
N
D
E
9
E36
IG
N
-N
IG
N
-N
IG
N
-N
E
8
1
2
0
V
E
7
H
U
M
-N
E
6
IG
N
-N
E
5
X
F
M
R
-N
IG
N
-N
E
4
E
3
2
E
2
5
E
3
E
1
E
2
L
IN
E
-H
X
F
M
R
-H
C
IR
C
-H
1
2
0
V
H
U
M
-H
E
A
C
-H
T
1
T
2
T
3
T
4
X
C
O
M
WH
C
M
IC
R
O
C
O
N
T
R
O
L
L
E
D
8
F
L
A
S
H
E
S
=
IG
N
I
T
E
R
R
E
L
A
Y
F
A
U
L
T
8
9
F
L
A
S
H
E
S
=
T
W
IN
N
IN
G
F
A
U
L
T
9
1
0
1
1
F
L
A
S
H
E
S
=
IG
N
I
T
E
R
O
P
E
N
1
2
F
L
A
S
H
E
S
=
IN
D
U
C
E
R
R
E
L
A
Y
E
R
R
O
R
1
1
1
2
1
0
F
L
A
S
H
E
S
=
O
P
E
N
F
U
S
E
C
IR
C
-
H
H
U
M
ID
IF
IE
R
E
L
E
C
T
R
O
N
IC
A
IR
F
IL
T
E
R

