EasyManua.ls Logo

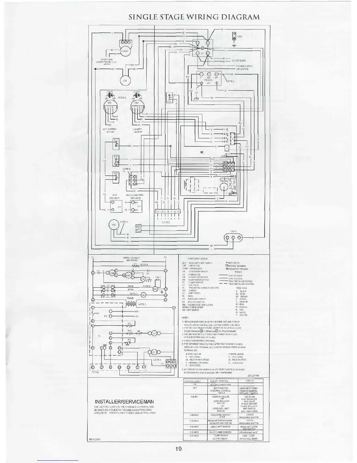
Goodman GPG12 - SINGLE STAGE WIRING DIAGRAM; Component Legend and Wiring Notes; Status Light Diagnostic Codes

Goodman GPG12
20 pages
Print Icon
To Next Page IconTo Next Page
To Next Page IconTo Next Page
To Previous Page IconTo Previous Page
To Previous Page IconTo Previous Page
Loading...

Related product manuals