EasyManua.ls Logo

Goodman *PH 16 - Aph1648 H41

Goodman *PH 16
56 pages
Print Icon
To Next Page IconTo Next Page
To Next Page IconTo Next Page
To Previous Page IconTo Previous Page
To Previous Page IconTo Previous Page
Loading...
51
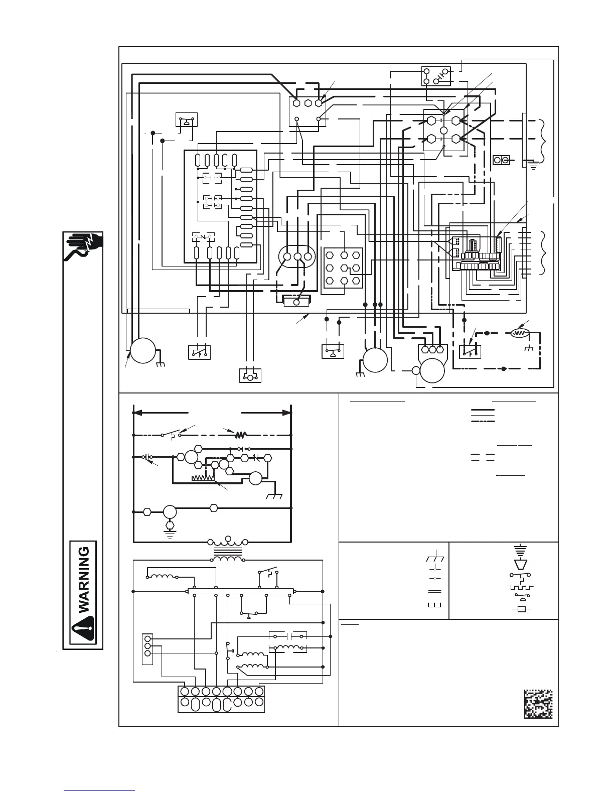
WIRING DIAGRAMS
HIGH VOLTAGE!
DISCONNECT ALL POWER BEFORE SERVICING OR INSTALLING THIS
UNIT. MULTIPLE POWER SOURCES MAY BE PRESENT. FAILURE TO
DO SO MAY CAUSE PROPERTY DAMAGE, PERSONAL INJURY OR DEATH.
Wiring is subject to change. Always refer to the wiring diagram on the unit for the most up-to-date wiring.
APH1648H41**
WH
SEE NOTE 2
VSM
TR
208-230
3
CONTROL
BOX
240
208-230/1/60
SUPPLY VOLTAGE
C
COMP
C
S.A.
S
T1
R
L1
DF1
C
H
F
RCCF
CM
HVDR
T2
C
DF2
L2
RD
RD
H
RCCF
F
C
YL
BR
RD
2
24V
208
TR
C
BK
1
RD
COMP
CM
BR
PU
41
PLF
BK
YL
S
BK
RD
5
6
2
3
CR
R
O
C
W2
W1
G
Y1
A
T
O
T
S
M
R
E
H
T
T2
T1
BL
SEE NOTE 2
PU
L1
GND
C
L2
PU
PU
60
/
/
1
0
3
2
-
8
0
2
7
8
9
BL
BR
WH
0140G03657-A
RD
RD
BK
BK
RD
YL
RD
RD
DFT
RVC
++
N
1 3
2
R
W2
O
W1
Y1
G
COM
4
5
6
PLF
HPS
C
SEE NOTE 3
L
G
SEE UNIT RATING PLATE FOR TYPE AND SIZE
OF OVER CURRENT PROTECTION
COMPONENT LEGEND
C
CCR
CH
CHS
CM
COMP
CSR
DC
DFT
GND
HPS
HVDR
LPS
LVDR
LVJB
PLF
RVC
RCCF
SA
SOL
TR
VSM
VSTB
CONTACTOR
COMPRESSOR CONTACTOR RELAY
CRANKCASE HEATER
CRANKCASE HEATER SWITCH
CONDENSER MOTOR
COMPRESSOR
COMPRESSOR SOLENOID RELAY
DEFROST CONTROL
DEFROST THERMOSTAT
EQUIPMENT GROUND
HIGH PRESSURE SWITCH
HIGH VOLTAGE DEFROST RELAY
LOW PRESSURE SWITCH
LOW VOLTAGE DEFROST RELAY
LOW VOLTAGE JUNCTION BOX
FEMALE PLUG / CONNECTOR
REVERSING VALVE COIL
RUN CAPACITOR FOR
COMPRESSOR AND FAN
START ASSIST
HI STAGE SOLENOID
TRANSFORMER
VARIABLE SPEED MOTOR
VARIABLE SPEED TERM BLOCK
W
IRE CODE
BK BLACK
BL BLUE
BR BROWN
GR GREEN
OR ORANGE
PU PURPLE
RD RED
WH WHITE
YL YELLOW
FA
CTORY WIRING
LINE VOLTAGE
LOW VOLTAGE
OPTIONAL HIGH
VOLTAGE
FIELD WIRING
HIGH VOLTAGE
LOW VOLTAGE
NOTES:
1. REPLACEMENT WIRE MUST BE SAME SIZE AND TYPE INSULATION AS
ORIGINAL (AT LEAST 105C) USE COPPER CONDUCTOR ONLY.
2. FOR 208 VOLT TRANSFORMER OPERATION MOVE PURPLE AND RED WIRES
FROM TERMINAL 3 TO TERMINAL 2 ON TRANSFORMER.
3. START ASSIST FACTOR EQUIPPED WHEN REQUIRED
4. USE COPPER CONDUCTORS ONLY
++
USE N.E.C. CLASS 2 WIRE
5. SET DIP SWITCH 4 ON VSTB TO OFF POSITION
6. REFER TO IO FOR FAN SPEED SETTINGS
7. CRANKCASE HEATER AND CRANKCASE HEATER SWITCH FACTORY EQUIPPED
WHEN REQUIRED.
8. DOUBLE POLE CONTACTOR SHOWN. SINGLE POLE CONTACTOR
COULD BE FACTORY EQUIPPED AS AN ALTERNATE CONFIGURATION.
9. COMMON SIDE OF CONTACTOR CAN NOT BE GROUNDED OR
CONNECTED TO ANY OTHER COMMON (24V).
SEE NOTE 4
SA
SEE NOTE 3
RDYL
KBKB
OR
HPS
BL
SOL
BL
PU
YCON
S0L
OT2
OT1
OTC
O
W/W2
E/W1
R
YCON
COM
O
W2
ED
OUTDOOR
CONDENSER
HEATPUMP
VSTB
C RY1G
Y1/Y2
HUMIDISTA T
W2
24 VAC
CR
Y1
4
2
13
875
6
DIP SWITCH
ON
OFF
HUM
W1
HEATER
THERMOSTAT
VSM
WH
BR
OR
BL
RD
PU
GR
YL
YL
Y2
R
W/
W2
O
E/
W1
Y1
G
C
THERMOSTAT
Y\
Y2
VSTB
CH
BL/PK
CHS
CSR
12
4
3
CSR
YL
YL
YL
YL
BK
SEE NOTE 7
PU
PU
16 PIN
PLUG
YL/PK
LPS
CH
GR
BK
BK
BK
SEE
NOTE 7
SEE NOTE 8
SEE NOTE 9
SEE
NOTES
5 & 6
LVJB
R
D
RD
CHS
SEE
NOTE 7
PU
BK
BK
PU
BL/PK
YL/PK
YL
YL
24V
DC
DFT
Y
C
R
RVC
LPS
CNT
R-PS1 PS2
R
W
O
R-DFT
DFT
O-RV
C-RV
PU
PU
BL
2 POLE ONLY
SEE NOTE 8
BK
PU
BL
PU
RD
RD
RD
OR
PS2
C
C
R
C
Y
Y
R-PS1
R-DFT
DFT
0
CNT
CCR
HVDR
LVDR
W
C-RV
0-RV
0
DF2
DF1
R
DC
RD
BK
BK
++
EQUIPMENT GROUND
FIELD GROUND
FIELD SPLICE
SWITCH (TEMP)
IGNITER
SWITCH (PRESS.)
OVERCURRENT
PROT. DEVICE
JUNCTION
TERMINAL
INTERNAL TO
INTEGRATED CONTROL
PLUG CONNECTION
YL
BL
BL
YL
PU

Table of Contents

Related product manuals