EasyManua.ls Logo

Goodman *PH 16 - Ot18-60 A Outdoor Thermostat

Goodman *PH 16
56 pages
Print Icon
To Next Page IconTo Next Page
To Next Page IconTo Next Page
To Previous Page IconTo Previous Page
To Previous Page IconTo Previous Page
Loading...
53
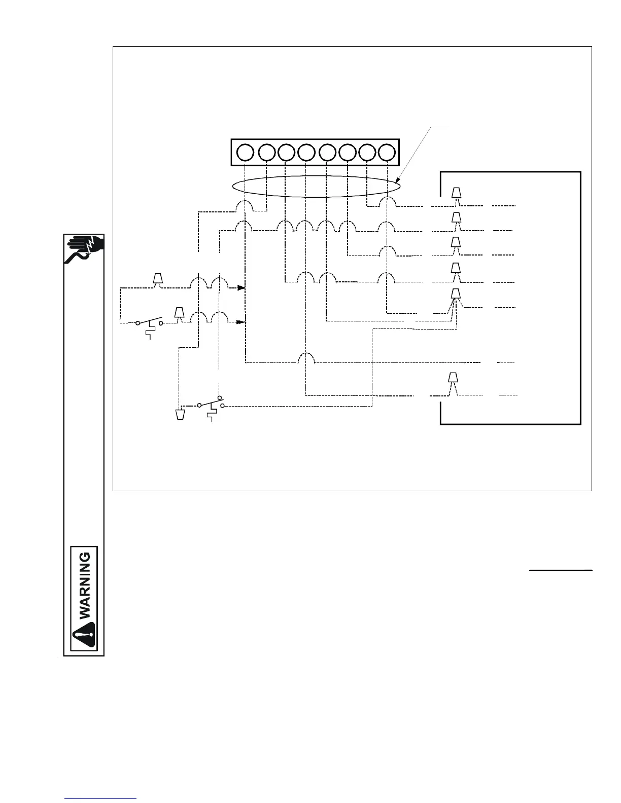
WIRING DIAGRAMS
HIGH VOLTAGE!
DISCONNECT ALL POWER BEFORE SERVICING OR INSTALLING THIS
UNIT. MULTIPLE POWER SOURCES MAY BE PRESENT. FAILURE TO
DO SO MAY CAUSE PROPERTY DAMAGE, PERSONAL INJURY OR DEATH.
OT18-60A OUTDOOR THERMOSTAT
R
W2 C RYO W1G E
TYPICAL H/P
ROOM THERMOSTAT
12
PACKAGE HEAT PUMP
LOW VOLTAGE
JUNCTION BOX
BLUE
BROWN
WHITE
ORANGE
GREEN
YELLOW
RED
#18 GAUGE 8 WIRE
R
Y
G
O
O
Y
G
R
BL
BL
BR
W
BR
W
3
BL
Y
PACKAGE SYSTEM WIRING DIAGRAM - HEAT PUMPS ONLY!
TWO-STAGE ELECTRIC HEAT ABOVE 10 kW
For outdoor temperatures below 0° F with 50% or higher relative humidity,
set outdoor thermostat at F
NOTE 1: OT18 #2 CAN BE CONNECTED BETWEEN W2 OF THERMOSTAT AND BROWN WIRE IF DESIRED.
COLOR CODES
R --RED
Y --YELLOW
BR-BROWN
O --ORANGE
W -WHITE
G --GREEN
BL-BLUE
OUTDOOR THERMOSTAT #1
CLOSE ON TEMPERATURE FALL
BL
12
OUTDOOR THERMOSTAT #2
(IF USED, SEE NOTE 1)
Wiring is subject to change. Always refer to the wiring diagram on the unit for the most up-to-date wiring.

Table of Contents

Related product manuals