EasyManua.ls Logo

Gree U-match Series

Gree U-match Series
149 pages
To Next Page IconTo Next Page
To Next Page IconTo Next Page
To Previous Page IconTo Previous Page
To Previous Page IconTo Previous Page
Loading...
U-Match Series DC Inverter Service Manual
103
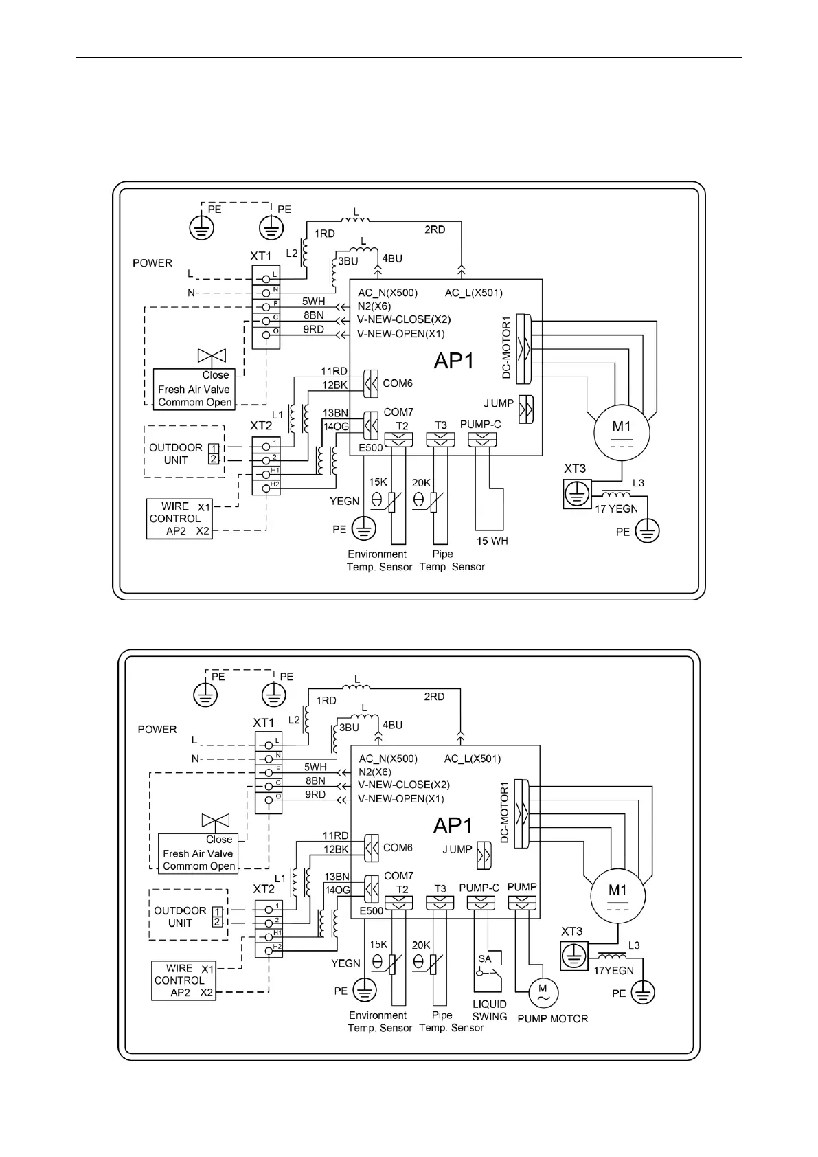
3.2 Indoor unit
The actual wiring should always refer to the wiring diagram of the unit.
3.2.1 Duct Type
Model: GFH24S3GI
GFH24S3G1I

Table of Contents

Other manuals for Gree U-match Series

Related product manuals