EasyManua.ls Logo

HELI CPD18 - Page 116

Default Icon
131 pages
Print Icon
To Next Page IconTo Next Page
To Next Page IconTo Next Page
To Previous Page IconTo Previous Page
To Previous Page IconTo Previous Page
Loading...
113
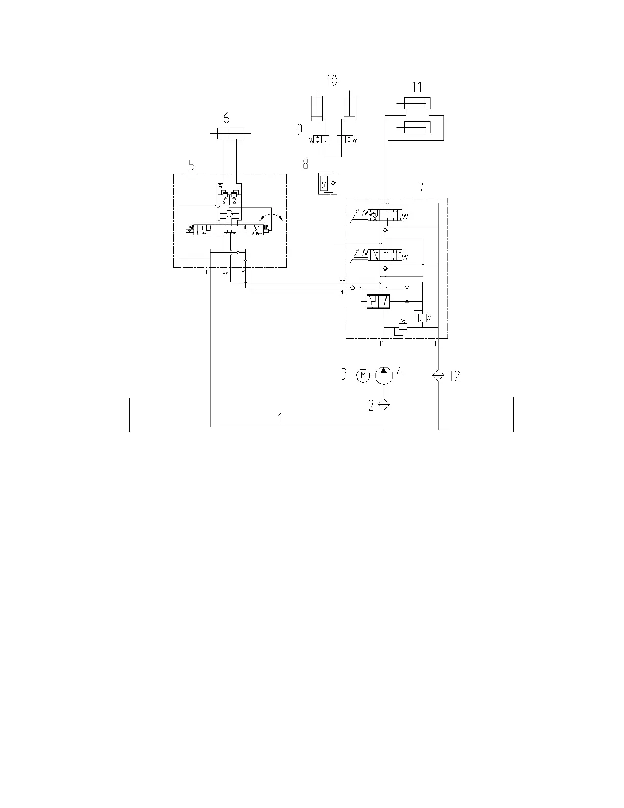
Fig. 5-20 Hydraulic system principle diagram
(1) Oil tank (2) Oil suction filter (3) Pump motor (4) Gear pump
(5) Steering unit (6) Steering cylinder (7) Control valve (8) Flow regulator valve
(9) Cut-off valve (10) Lift cylinder (11) Tilt cylinder (12) Return oil filter

Table of Contents

Related product manuals